Fontaine Ch= 16D110
Admiral of Australia; Bankstown
- País
- Australia
- Fabricante / Marca
- Admiral of Australia; Bankstown
- Año
- 1959 ?
- Categoría
- Televisión (TV) o monitor
- Radiomuseum.org ID
- 297257
Haga clic en la miniatura esquemática para solicitarlo como documento gratuito.
- Numero de valvulas
- 16
- Válvulas
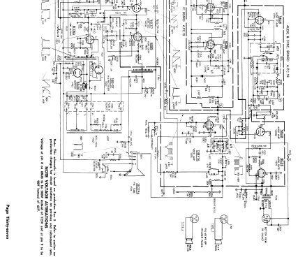
- 6BC8 6U8 6BZ6 6BZ6 6CB6 12BY7A 6U8 6CZ5 6BU8 6CG7 6DB5 or 6EM5 6CG7 6CD6GA 6AU4 1B3GT 21CEP4
- Numero de transistores
- Principio principal
- Superheterodino con paso previo de RF; ZF/IF 36000/30500 kHz; 2 Etapas de AF
- Gama de ondas
- VHF/UHF (see notes for details)
- Tensión de funcionamiento
- Red: Corriente alterna (CA, Inglés = AC) / 200-240 Volt
- Altavoz
- Altavoz elíptico de imán permanente.
- Material
- Madera
- de Radiomuseum.org
- Modelo: Fontaine Ch= 16D110 - Admiral of Australia;
- Forma
- Consola baja, patas más cortas del 50%.
- Anotaciones
-
This 21 inch B&W television tuned the 10 then standard Australian VHF channels.
Later versions used the 6EM5 vertical output.
- Documentación / Esquemas (1)
- - - Manufacturers Literature
- Documentación / Esquemas (2)
- J.R. Publications Television Service Handbook (Page A9)
- Autor
- Modelo creado por Stuart Irwin. Ver en "Modificar Ficha" los participantes posteriores.
- Otros modelos
-
Donde encontrará 121 modelos, 60 con imágenes y 13 con esquemas.
Ir al listado general de Admiral of Australia; Bankstown