84F early; 25 Hz mains
Atwater Kent Mfg. Co.; Philadelphia, USA
- Country
- United States of America (USA)
- Manufacturer / Brand
- Atwater Kent Mfg. Co.; Philadelphia, USA
- Year
- 1931
- Category
- Broadcast Receiver - or past WW2 Tuner
- Radiomuseum.org ID
- 18392
Click on the schematic thumbnail to request the schematic as a free document.
- Number of Tubes
- 6
- Main principle
- Superheterodyne (common); ZF/IF 130 kHz
- Wave bands
- Broadcast only (MW).
- Power type and voltage
- Alternating Current supply (AC) / 110 Volt
- Loudspeaker
- Electro Magnetic Dynamic LS (moving-coil with field excitation coil)
- Material
- Wooden case
- from Radiomuseum.org
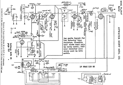
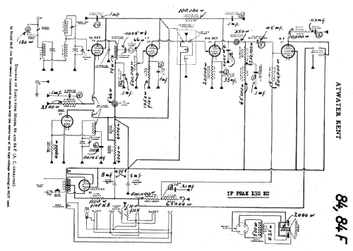
- Model: 84F [early; 25 Hz mains] - Atwater Kent Mfg. Co.;
- Shape
- Table-Cathedral-Type (upright, round top or gothic arch, not rounded edges only).
- External source of data
- E. Erb 3-907007-36-0
- Source of data
- Collector's Guide to Antique Radios (6th edition)
- Circuit diagram reference
- Rider's Perpetual, Volume 3 = 1933 and before
- Other Models
-
Here you find 508 models, 332 with images and 332 with schematics for wireless sets etc. In French: TSF for Télégraphie sans fil.
All listed radios etc. from Atwater Kent Mfg. Co.; Philadelphia, USA