- Country
- Germany
- Manufacturer / Brand
- Blohm, Ing. Heinz; Plauen /Vogtl. (Ostd.), später VEB Elgawa; VEB Elektronik Plauen/V.
- Year
- 1950/1951
- Category
- Broadcast Receiver - or past WW2 Tuner
- Radiomuseum.org ID
- 25132
-
- alternative name: Elektronik Plauen/Vogtland, VEB
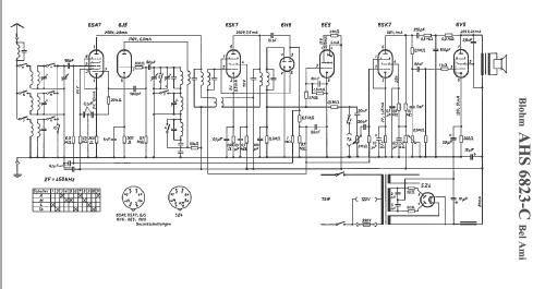
Click on the schematic thumbnail to request the schematic as a free document.
- Number of Tubes
- 8
- Main principle
- Superheterodyne (common); ZF/IF 468 kHz
- Tuned circuits
- 5 AM circuit(s)
- Wave bands
- Broadcast, Long Wave and Short Wave.
- Power type and voltage
- Alternating Current supply (AC) / 125/220 Volt
- Loudspeaker
- -Loudspeaker incorporated, but system not known.
- from Radiomuseum.org
- Model: Bel Ami AHS6823C - Blohm, Ing. Heinz; Plauen /
- External source of data
- Wiesmüller
- Source of data
- Lange, Schaltungen der Funkindustrie / Radiokatalog Band 2, Ernst Erb
- Other Models
-
Here you find 51 models, 22 with images and 33 with schematics for wireless sets etc. In French: TSF for Télégraphie sans fil.
All listed radios etc. from Blohm, Ing. Heinz; Plauen /Vogtl. (Ostd.), später VEB Elgawa; VEB Elektronik Plauen/V.