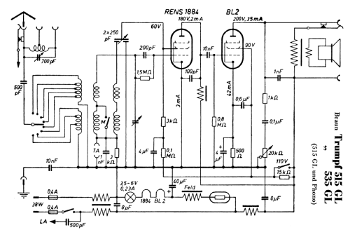
Trumpf 515GL Phono
Braun; Frankfurt
- Country
- Germany
- Manufacturer / Brand
- Braun; Frankfurt
- Year
- 1934
- Category
- Broadcast Receiver - or past WW2 Tuner
- Radiomuseum.org ID
- 109921
Click on the schematic thumbnail to request the schematic as a free document.
- Number of Tubes
- 2
- Main principle
- TRF with regeneration; 1 AF stage(s)
- Tuned circuits
- 1 AM circuit(s)
- Wave bands
- Broadcast (MW) and Long Wave.
- Power type and voltage
- Direct Current supply (DC) / 220 Volt
- Loudspeaker
- Electro Magnetic Dynamic LS (moving-coil with field excitation coil)
- from Radiomuseum.org
- Model: Trumpf 515GL Phono - Braun; Frankfurt
- Circuit diagram reference
- Lange + Schenk
- Author
- Model page created by Walter Wiesmüller † May 2012. See "Data change" for further contributors.
- Other Models
-
Here you find 1068 models, 938 with images and 655 with schematics for wireless sets etc. In French: TSF for Télégraphie sans fil.
All listed radios etc. from Braun; Frankfurt