- Country
- Canada
- Manufacturer / Brand
- Canadian Marconi Co. Ltd. (CMC, Esterline), Marconi's Wireless; Montreal, QC
- Year
- 1940 ?
- Category
- Broadcast Receiver - or past WW2 Tuner
- Radiomuseum.org ID
- 298935
-
- alternative name: CMC Canada || Marconi, Canada
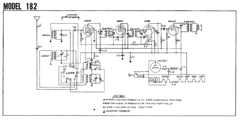
Click on the schematic thumbnail to request the schematic as a free document.
- Number of Tubes
- 5
- Main principle
- Superheterodyne (common); ZF/IF 462.5 kHz; 2 AF stage(s)
- Tuned circuits
- 6 AM circuit(s)
- Wave bands
- Broadcast and Short Wave (SW).
- Power type and voltage
- AC/DC-set / 115 Volt
- Loudspeaker
- Electro Magnetic Dynamic LS (moving-coil with field excitation coil) / Ø 5.25 inch = 13.3 cm
- Power out
- 0.65 W (1.5 W max.)
- from Radiomuseum.org
- Model: 182 - Canadian Marconi Co. Ltd. CMC,
- Shape
- Tablemodel without push buttons, Mantel/Midget/Compact up to 14
- Notes
-
The Canadian Marconi model 182 is a 5-tube AC/DC table radio. Covers standard broadcast and 9450-9740 kHz shortwave.
- Literature/Schematics (1)
- Marconi Service Manual (Volume 1) (P. 401-402)
- Author
- Model page created by Tom Seeger. See "Data change" for further contributors.
- Other Models
-
Here you find 465 models, 328 with images and 378 with schematics for wireless sets etc. In French: TSF for Télégraphie sans fil.
All listed radios etc. from Canadian Marconi Co. Ltd. (CMC, Esterline), Marconi's Wireless; Montreal, QC