- Country
- Canada
- Manufacturer / Brand
- Canadian Marconi Co. Ltd. (CMC, Esterline), Marconi's Wireless; Montreal, QC
- Year
- 1950 ??
- Category
- Broadcast Receiver - or past WW2 Tuner
- Radiomuseum.org ID
- 173917
- 
        - alternative name: CMC Canada || Marconi, Canada
 
Click on the schematic thumbnail to request the schematic as a free document.
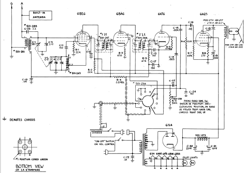
- Number of Tubes
- 5
- Main principle
- Superheterodyne (common); ZF/IF 455 kHz; 2 AF stage(s)
- Tuned circuits
- 6 AM circuit(s)
- Wave bands
- Broadcast only (MW).
- Details
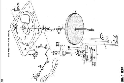
- Changer (Record changer)
- Power type and voltage
- Alternating Current supply (AC) / 117 Volt
- Loudspeaker
- Permanent Magnet Dynamic (PDyn) Loudspeaker (moving coil) - elliptical / Ø 6 inch = 15.2 cm
- Power out
- 2 W (unknown quality)
- Material
- Wooden case
- from Radiomuseum.org
- Model: 274MS [25 & 60 Hz] - Canadian Marconi Co. Ltd. CMC,
- Shape
- Tablemodel, Box - most often with Lid (NOT slant panel).
- Dimensions (WHD)
- 16 x 10 x 19 inch / 406 x 254 x 483 mm
- Notes
- The Marconi Model 274MS is an AC operated 5 Tube combination BC Band Receiver and 78/45/33-1/3 RPM phonograph. BC Band Tuning Range: 540 to 1670kHz. Has Qty(1) PM Elliptical 4" x 6" speaker. Record capacity is 1" stack of 7", 10" or 12" records. Available for either 25 or 60Hz AC power
- Mentioned in
- -- Original-techn. papers. (Canadian Marconi Co.; Techn. Data & Parts List,)
- Literature/Schematics (1)
- Marconi Service Manual Volume No. 2 (Volume 2, Page 221)
- Author
- Model page created by a member from A. See "Data change" for further contributors.
- Other Models
- 
        Here you find 465 models, 328 with images and 378 with schematics for wireless sets etc. In French: TSF for Télégraphie sans fil. 
 All listed radios etc. from Canadian Marconi Co. Ltd. (CMC, Esterline), Marconi's Wireless; Montreal, QC
 
                
                
                
                
                
                
                
                
                
                
                
                
                
               