Moderne 32 AC
Colonial Radio Co.; Long Island and Buffalo, NY
- Country
- United States of America (USA)
- Manufacturer / Brand
- Colonial Radio Co.; Long Island and Buffalo, NY
- Year
- 1929
- Category
- Broadcast Receiver - or past WW2 Tuner
- Radiomuseum.org ID
- 35538
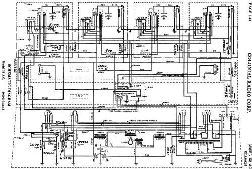
Click on the schematic thumbnail to request the schematic as a free document.
- Number of Tubes
- 8
- Main principle
- TRF without regeneration; Screengrid 1926-1935
- Tuned circuits
- 4 AM circuit(s)
- Wave bands
- Broadcast only (MW).
- Power type and voltage
- Alternating Current supply (AC) / 110; 120 Volt
- Loudspeaker
- Electro Magnetic Dynamic LS (moving-coil with field excitation coil)
- Material
- Wooden case
- from Radiomuseum.org
- Model: Moderne 32 AC - Colonial Radio Co.; Long
- Shape
- Console, Highboy (legs > 50 %).
- Notes
-
Flat square box shaped highboy without doors. No stretcher base, just 4 feet. One dial (primary tuning control knob) ; push-pull AF output stage. See the original tube line up at the chassis picture.
- Price in first year of sale
- 270.00 $
- External source of data
- Ernst Erb
- Source of data
- Radio Collector`s Guide 1921-1932
- Literature/Schematics (3)
- The Colonial Folder for 1929.
- Other Models
-
Here you find 165 models, 75 with images and 131 with schematics for wireless sets etc. In French: TSF for Télégraphie sans fil.
All listed radios etc. from Colonial Radio Co.; Long Island and Buffalo, NY