2700
de Wald; Barcelona
- Country
- Spain
- Manufacturer / Brand
- de Wald; Barcelona
- Year
- 1969
- Category
- Sound/Video Recorder and/or Player
- Radiomuseum.org ID
- 229956
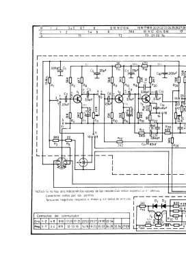
Click on the schematic thumbnail to request the schematic as a free document.
- Number of Transistors
- 10
- Semiconductors
- Main principle
- Audio-Amplification
- Wave bands
- - without
- Details
- Cassette-Recorder or -Player
- Power type and voltage
- Dry Batteries / 6 x 1,5 Volt
- Loudspeaker
- Permanent Magnet Dynamic (PDyn) Loudspeaker (moving coil) / Ø 4 inch = 10.2 cm
- Power out
- 0.5 W (0.75 W max.)
- Material
- Plastics (no bakelite or catalin)
- from Radiomuseum.org
- Model: 2700 - de Wald; Barcelona
- Shape
- Portable set > 8 inch (also usable without mains)
- Dimensions (WHD)
- 282 x 195 x 62 mm / 11.1 x 7.7 x 2.4 inch
- Net weight (2.2 lb = 1 kg)
- 2.370 kg / 5 lb 3.5 oz (5.22 lb)
- Mentioned in
- -- Original prospect or advert
- Literature/Schematics (1)
- -- Schematic (Esquemario Magnetófonos y Cassettes REDE, Tomo II, 1973)
- Author
- Model page created by Miguel Bravo-Cos. See "Data change" for further contributors.
- Other Models
-
Here you find 137 models, 117 with images and 34 with schematics for wireless sets etc. In French: TSF for Télégraphie sans fil.
All listed radios etc. from de Wald; Barcelona