- Country
- United States of America (USA)
- Manufacturer / Brand
- DeWald Radio Mfg. Corp., Pierce Airo Inc.
- Year
- 1937 ??
- Category
- Car Radio, perhaps also + sound player/recorder
- Radiomuseum.org ID
- 37477
-
- Brand: Pierce Airo
Click on the schematic thumbnail to request the schematic as a free document.
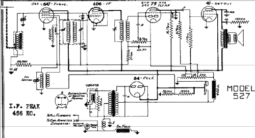
- Number of Tubes
- 5
- Main principle
- Superheterodyne (common); ZF/IF 456 kHz; 2 AF stage(s)
- Tuned circuits
- 6 AM circuit(s)
- Wave bands
- Broadcast only (MW).
- Power type and voltage
- Storage Battery for all (e.g. for car radios and amateur radios)
- Loudspeaker
- Electro Magnetic Dynamic LS (moving-coil with field excitation coil)
- from Radiomuseum.org
- Model: 527 - DeWald Radio Mfg. Corp.,
- Notes
- Built-in vibrator
- External source of data
- Ernst Erb
- Circuit diagram reference
- Rider's Perpetual, Volume 8 = 1937 and before
- Other Models
-
Here you find 452 models, 198 with images and 353 with schematics for wireless sets etc. In French: TSF for Télégraphie sans fil.
All listed radios etc. from DeWald Radio Mfg. Corp., Pierce Airo Inc.