- Pays
- Royaume Uni
- Fabricant / Marque
- Ekco, E.K.Cole Ltd.; Southend-on-Sea
- Année
- 1956
- Catégorie
- Récepteur de télévision avec radio ev. Enregistreur
- Radiomuseum.org ID
- 84022
Cliquez sur la vignette du schéma pour le demander en tant que document gratuit.
- No. de tubes
- 16
- Lampes / Tubes
- Principe général
- Super hétérodyne (en général)
- Gammes d'ondes
- Bandes en notes
- Tension / type courant
- Secteur et Piles (tous types). / ~240; =12 Volt
- Haut-parleur
- HP dynamique oval à aimant permanent
- Matière
- Boitier métallique
- De Radiomuseum.org
- Modèle: TMB272 - Ekco, E.K.Cole Ltd.; Southend-
- Forme
- Portative > 20 cm (sans nécessité secteur)
- Dimensions (LHP)
- 260 x 400 x 350 mm / 10.2 x 15.7 x 13.8 inch
- Remarques
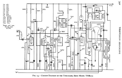
- Bands I and III, plus Band-II VHF-Radio. 9" CRM93 C.R.T. with 9KV E.H.T.; Working with CCIR Standard A; 405 Lines; One of the first European portable TV´s ever.
- Poids net
- 16.5 kg / 36 lb 5.5 oz (36.344 lb)
- Auteur
- Modèle crée par d'un membre de A. Voir les propositions de modification pour les contributeurs supplémentaires.
- D'autres Modèles
-
Vous pourrez trouver sous ce lien 426 modèles d'appareils, 315 avec des images et 256 avec des schémas.
Tous les appareils de Ekco, E.K.Cole Ltd.; Southend-on-Sea
Collections
Le modèle fait partie des collections des membres suivants.