- Pays
- Etats-Unis
- Fabricant / Marque
- Freshman Co. Inc., Chas.., (Polydyne); New York
- Année
- 1929
- Catégorie
- Radio - ou tuner d'après la guerre 1939-45
- Radiomuseum.org ID
- 41052
-
- Brand: C.A.Earl
Cliquez sur la vignette du schéma pour le demander en tant que document gratuit.
- No. de tubes
- 9
- Principe général
- Récepteur TRF en général (avec ou sans réaction inconnu); Neutrodyne
- Circuits accordés
- 4 Circuits MA (AM)
- Gammes d'ondes
- PO uniquement
- Tension / type courant
- Alimentation Courant Continu (CC)
- Haut-parleur
- HP magnétique (sans details)
- Matière
- Boitier en bois
- De Radiomuseum.org
- Modèle: Earl 31 [DC] - Freshman Co. Inc., Chas..,
- Forme
- Console avec pieds hauts > 50% de la hauteur
- Remarques
- Highboy with stretcher base. One dial (primary tuning control knob).
- Prix de mise sur le marché
- 139.00 $
- Source extérieure
- Ernst Erb
- Littérature
- Radio Manufacturers of the 1920's, Vol. 2
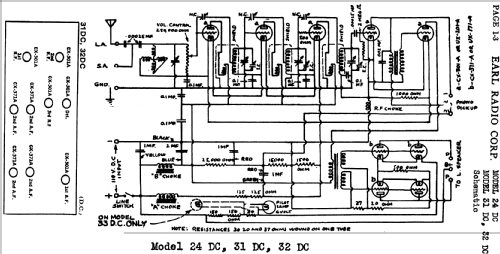
- Schémathèque (1)
- Rider's Perpetual, Volume 1 = 1931/1934 (1919 to 1931) (Earl 1-3)
- D'autres Modèles
-
Vous pourrez trouver sous ce lien 131 modèles d'appareils, 79 avec des images et 44 avec des schémas.
Tous les appareils de Freshman Co. Inc., Chas.., (Polydyne); New York