Ten Battery Rectifier 179492
General Electric Co. (GE); Bridgeport CT, Syracuse NY
- Country
- United States of America (USA)
- Manufacturer / Brand
- General Electric Co. (GE); Bridgeport CT, Syracuse NY
- Year
- 1930 ??
- Category
- Power supply/conditioner or battery or charger
- Radiomuseum.org ID
- 133300
-
- Brand: Musaphonic
Click on the schematic thumbnail to request the schematic as a free document.
- Number of Tubes
- 1
- Valves / Tubes
- 189049
- Wave bands
- - without
- Power type and voltage
- Alternating Current supply (AC) / 115 Volt
- Loudspeaker
- - - No sound reproduction output.
- Material
- Metal case
- from Radiomuseum.org
- Model: Ten Battery Rectifier 179492 - General Electric Co. GE;
- Shape
- Miscellaneous shapes - described under notes.
- Dimensions (WHD)
- 11 x 10.9 x 12.5 inch / 279 x 277 x 318 mm
- Notes
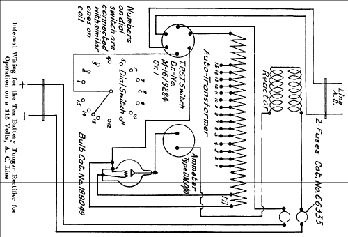
- This battery-charger with Tungar-tube will charge from one to ten 6 V batteries, or the equivalent at 6 A or less.
Wall hanging case.
DC: 1–6 A, 7.5–75 V;
AC: 115 V/60 Hz.
- Net weight (2.2 lb = 1 kg)
- 22.7 kg / 50 lb 0 oz (50 lb)
- Mentioned in
- The Automobile Storage Battery, 1930
- Author
- Model page created by a member from D. See "Data change" for further contributors.
- Other Models
-
Here you find 2962 models, 2174 with images and 2074 with schematics for wireless sets etc. In French: TSF for Télégraphie sans fil.
All listed radios etc. from General Electric Co. (GE); Bridgeport CT, Syracuse NY