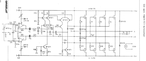
500 Watt Sinus POWER - FET - Verstärker 19 Z/500
FG Elektronik, Franz Grigelat; Rückersdorf/Nürnberg
- Country
- Germany
- Manufacturer / Brand
- FG Elektronik, Franz Grigelat; Rückersdorf/Nürnberg
- Year
- 1984
- Category
- Audio Amplifier or -mixer
- Radiomuseum.org ID
- 200706
Click on the schematic thumbnail to request the schematic as a free document.
- Number of Transistors
- 17
- Main principle
- Audio-Amplification; Hi-Fi-High End products
- Wave bands
- - without
- Power type and voltage
- Alternating Current supply (AC) / 220 Volt
- Loudspeaker
- - This model requires external speaker(s).
- Power out
- 500 W (undistorted)
- Material
- Metal case
- from Radiomuseum.org
- Model: 500 Watt Sinus POWER - FET - Verstärker 19 Z/500 - FG Elektronik, Franz Grigelat;
- Shape
- Chassis only or for «building in»
- Dimensions (WHD)
- 442 x 132 x 260 mm / 17.4 x 5.2 x 10.2 inch
- Notes
-
Hochleistungsverstärker im 19-Zoll-Träger;
Netzteil mit Ringkern-Transformator; Siebkapazität 80.000 uF, beleuchtetes Aussteuerungsinstrument; Verzögerungs-Schutzschaltung für Offsetgleichspannung; kurzschluß und übertemperatursicher; NF-Eingang über XLR. Zwei Verstärker in Brücke geschaltet liefern 1000 Watt Sinus an 8 Ohm.Alle Halbleiter können mehrfach vorhanden sein.
- Net weight (2.2 lb = 1 kg)
- 21 kg / 46 lb 4.1 oz (46.256 lb)
- Price in first year of sale
- 1,580.00 DM
- Author
- Model page created by Museum Roggenhofer. See "Data change" for further contributors.
- Other Models
-
Here you find 41 models, 27 with images and 39 with schematics for wireless sets etc. In French: TSF for Télégraphie sans fil.
All listed radios etc. from FG Elektronik, Franz Grigelat; Rückersdorf/Nürnberg
Collections
The model 500 Watt Sinus POWER - FET - Verstärker is part of the collections of the following members.