- Land
- Grossbritannien (UK)
- Hersteller / Marke
- HMV (Brand), His Masters Voice, The Gramophone Company Ltd.; Middlesex
- Jahr
- 1953
- Kategorie
- Rundfunkempfänger (Radio - oder Tuner nach WW2)
- Radiomuseum.org ID
- 123362
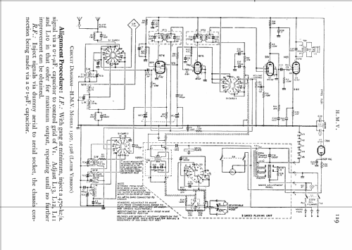
Klicken Sie auf den Schaltplanausschnitt, um diesen kostenlos als Dokument anzufordern.
- Anzahl Röhren
- 5
- Hauptprinzip
- Superhet allgemein; ZF/IF 470 kHz
- Wellenbereiche
- Langwelle, Mittelwelle und Kurzwelle.
- Spezialitäten
- Plattenspieler (kein -Wechsler)
- Betriebsart / Volt
- Wechselstromspeisung / 240 Volt
- Lautsprecher
- Dynamischer LS, keine Erregerspule (permanentdynamisch)
- Material
- Leder / Stoff / Plastic / Segeltuch über div. Material
- von Radiomuseum.org
- Modell: 1507 - HMV Brand, His Masters Voice,
- Form
- Tischgerät, Hochformat (höher als quadratisch, schlicht, keine Kathedrale).
- Abmessungen (BHT)
- 270 x 325 x 220 mm / 10.6 x 12.8 x 8.7 inch
- Bemerkung
-
Mit original HMV-Plattenspieler zum Ausklappen, Geschwindigkeiten: 33, 45, 78 rpm.
The HMV record player unfolds from the rear. Speeds 33.3, 45 & 78 rpm.
Mains supply via a side mounted 3 pin connector (Earth is centre pin and required). While there is a transformer and player chassis is earthed, the radio chassis connects to one mains wire and the transformer provides no isolation as it's just an auto-transformer for filament series chain. The HT uses "dropper" resistors to U142/U107 direct from mains "live".
Early production used valve/tube types X109, W107, DH107, N108, U107. (all B7G 100 mA except X109, rather than listed Rimlock B8A 100mA types)
The Export version 5323 replaces LW with a 2nd SW band
- Schaltungsnachweis
- Radio and TV Servicing books (R&TVS) book
- Autor
- Modellseite von Michael John angelegt. Siehe bei "Änderungsvorschlag" für weitere Mitarbeit.
- Weitere Modelle
-
Hier finden Sie 429 Modelle, davon 340 mit Bildern und 244 mit Schaltbildern.
Alle gelisteten Radios usw. von HMV (Brand), His Masters Voice, The Gramophone Company Ltd.; Middlesex
Sammlungen
Das Modell befindet sich in den Sammlungen folgender Mitglieder.