- Country
- Great Britain (UK)
- Manufacturer / Brand
- HMV (Brand), His Masters Voice, The Gramophone Company Ltd.; Middlesex
- Year
- 1967 ?
- Category
- Broadcast Receiver - or past WW2 Tuner
- Radiomuseum.org ID
- 180930
Click on the schematic thumbnail to request the schematic as a free document.
- Number of Transistors
- 10
- Main principle
- Superheterodyne (common); ZF/IF 475/10700 kHz; 3 AF stage(s)
- Tuned circuits
- 7 AM circuit(s) 9 FM circuit(s)
- Wave bands
- Broadcast, Long Wave, Short Wave plus FM or UHF.
- Power type and voltage
- Dry Batteries / 9 Volt
- Loudspeaker
- Permanent Magnet Dynamic (PDyn) Loudspeaker (moving coil) - elliptical
- Power out
- 0.75 W (unknown quality)
- from Radiomuseum.org
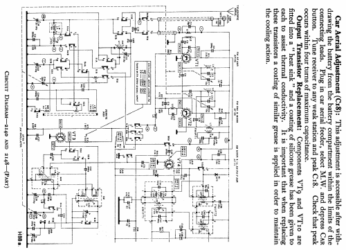
- Model: 2148 - HMV Brand, His Masters Voice,
- Notes
- SW band 16.6-51m. Battery type PP9. When used with a car aerial permeability tuning is employed.
- Source of data
- -- Schematic
- Literature/Schematics (1)
- Radio And Television Servicing books (R&TVS)
- Author
- Model page created by Keith Staines. See "Data change" for further contributors.
- Other Models
-
Here you find 429 models, 338 with images and 244 with schematics for wireless sets etc. In French: TSF for Télégraphie sans fil.
All listed radios etc. from HMV (Brand), His Masters Voice, The Gramophone Company Ltd.; Middlesex