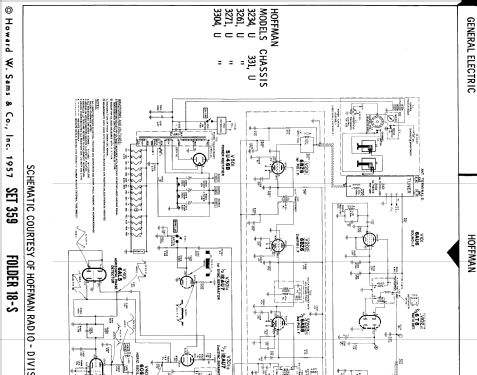
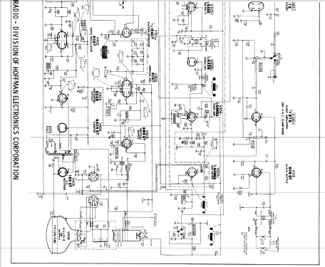
3271 Ch= 331
Hoffman Radio Corp.; Los Angeles, CA
- Country
- United States of America (USA)
- Manufacturer / Brand
- Hoffman Radio Corp.; Los Angeles, CA
- Year
- 1956 ?
- Category
- Television Receiver (TV) or Monitor
- Radiomuseum.org ID
- 150686
Click on the schematic thumbnail to request the schematic as a free document.
- Number of Tubes
- 16
- Valves / Tubes
- Main principle
- Superheterodyne (common)
- Wave bands
- Wave Bands given in the notes.
- Power type and voltage
- Alternating Current supply (AC) / 117 Volt
- Loudspeaker
- Permanent Magnet Dynamic (PDyn) Loudspeaker (moving coil)
- from Radiomuseum.org
- Model: 3271 Ch= 331 - Hoffman Radio Corp.; Los
- Notes
- Picture tube: 21ALP4B or 24DP4A.
- Literature/Schematics (1)
- Photofact Folder, Howard W. SAMS (Date 1957, Set 359, Folder 18-S)
- Author
- Model page created by Egon Penker. See "Data change" for further contributors.
- Other Models
-
Here you find 927 models, 213 with images and 894 with schematics for wireless sets etc. In French: TSF for Télégraphie sans fil.
All listed radios etc. from Hoffman Radio Corp.; Los Angeles, CA