B4061 Ch= 706
Hoffman Radio Corp.; Los Angeles, CA
- País
- Estados Unidos
- Fabricante / Marca
- Hoffman Radio Corp.; Los Angeles, CA
- Año
- 1958
- Categoría
- Televisión (TV) o monitor
- Radiomuseum.org ID
- 319834
Haga clic en la miniatura esquemática para solicitarlo como documento gratuito.
- Numero de valvulas
- 30
- Válvulas
- 6BN4 6CG8 6DE6 6DE6 6CB6 6AW8 12BY7A 6U8 6AU6 6AU6 6T8 6AQ5 6CG7 6AQ5 6CG7 6CB5 6AU4GT 1V2 3A3 6BK4A 6AW8 6AW8 6CB6 12BH7A 6BY6 6BY6 12BH7A 5U4GB 5U4GB 21AXP22A
- Principio principal
- Superheterodino con paso previo de RF
- Gama de ondas
- Bandas de recepción puestas en notas.
- Tensión de funcionamiento
- Red: Corriente alterna (CA, Inglés = AC) / 60 Hz, 117V = 110 -120 Volt
- Altavoz
- Altavoz dinámico (de imán permanente)
- Material
- Madera
- de Radiomuseum.org
- Modelo: B4061 Ch= 706 - Hoffman Radio Corp.; Los
- Forma
- Consola baja, patas más cortas del 50%.
- Anotaciones
-
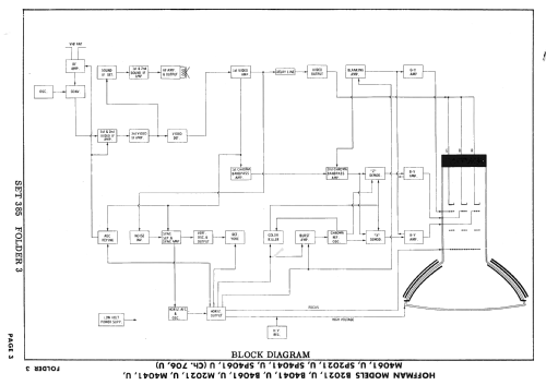
Hoffman model B4061 is a 21" color TV with US standard VHF tuner channels 2 thru 13. Equipped with chassis 706, VHF tuner 710005 and picture tube 21AXP22A.
- Documentación / Esquemas (1)
- Photofact Folder, Howard W. SAMS (Set 386 Folder 3 dated 1-58)
- Autor
- Modelo creado por Dirk Taekels. Ver en "Modificar Ficha" los participantes posteriores.
- Otros modelos
-
Donde encontrará 977 modelos, 218 con imágenes y 943 con esquemas.
Ir al listado general de Hoffman Radio Corp.; Los Angeles, CA