Linear Amplifier Bandit 2000C
Hunter Manufacturing Company, Inc.; Iowa City, IA
- Country
- United States of America (USA)
- Manufacturer / Brand
- Hunter Manufacturing Company, Inc.; Iowa City, IA
- Year
- 1967
- Category
- Amateur Equipment (Other, but not Key)
- Radiomuseum.org ID
- 288858
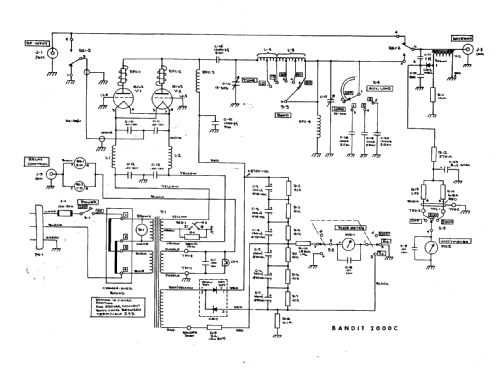
Click on the schematic thumbnail to request the schematic as a free document.
- Number of Tubes
- 2
- Main principle
- Radio Frequency Amplification only
- Wave bands
- Short Wave (SW only)
- Power type and voltage
- Alternating Current supply (AC) / 115 / 230 Volt
- Loudspeaker
- - - No sound reproduction output.
- Material
- Metal case
- from Radiomuseum.org
- Model: Linear Amplifier Bandit 2000C - Hunter Manufacturing Company,
- Shape
- Tablemodel, with any shape - general.
- Dimensions (WHD)
- 15.875 x 9.25 x 13.25 inch / 403 x 235 x 337 mm
- Notes
-
The Hunter Mfg. Bandit 2000C is a linear amplifier for the 80, 40, 20, 15, and 10 meter HAM bands with 2000 watts PEP input.
Also sold in kit form.
- Net weight (2.2 lb = 1 kg)
- 57 lb (57 lb 0 oz) / 25.878 kg
- Price in first year of sale
- 500.00 USD
- Source of data
- -- Original-techn. papers.
- Mentioned in
- QST (September 1968 pages 48-9)
- Literature/Schematics (1)
- Tube Type Transmitters (2nd edition page 155)
- Author
- Model page created by Wayne Childress. See "Data change" for further contributors.
- Other Models
-
Here you find 4 models, 4 with images and 1 with schematics for wireless sets etc. In French: TSF for Télégraphie sans fil.
All listed radios etc. from Hunter Manufacturing Company, Inc.; Iowa City, IA