Universal Signal Generator 641-A
Jackson (The) Electrical Instrument CO., Dayton
- Produttore / Marca
- Jackson (The) Electrical Instrument CO., Dayton
- Anno
- 1950 ??
- Categoria
- Strumento da laboratorio
- Radiomuseum.org ID
- 350638
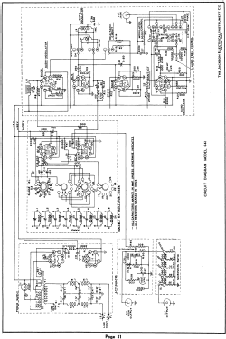
Clicca sulla miniatura dello schema per richiederlo come documento gratuito.
- Numero di tubi
- 7
- Tensioni di funzionamento
- Alimentazione a corrente alternata (CA) / 105-125 Volt
- Altoparlante
- - - Nessuna uscita audio.
- Materiali
- Mobile di metallo
- Radiomuseum.org
- Modello: Universal Signal Generator 641-A - Jackson The Electrical
- Forma
- Soprammobile con qualsiasi forma (non saputo).
- Bibliografia
- - - Manufacturers Literature
Jackson Universal Signal Generator 641-A - manual | 1715 KB |
- Documenti su questo modello
- Autore
- Modello inviato da Alessandro De Poi. Utilizzare "Proponi modifica" per inviare ulteriori dati.
- Altri modelli
-
In questo link sono elencati 64 modelli, di cui 61 con immagini e 18 con schemi.
Elenco delle radio e altri apparecchi della Jackson (The) Electrical Instrument CO., Dayton