Allwellen - Empfänger EO509/I

Lorenz; Berlin, Zuffenhausen u.a.

  • Año
  • 1938–1945
  • Categoría
  • Receptor militar
  • Radiomuseum.org ID
  • 96549
    • Brand: SEL

Haga clic en la miniatura esquemática para solicitarlo como documento gratuito.

 Especificaciones técnicas

  • Numero de valvulas
  • 4
  • Principio principal
  • RFS con reacción (regenerativo); 2 Etapas de AF
  • Número de circuitos sintonía
  • 2 Circuíto(s) AM
  • Gama de ondas
  • OM, OL y más de dos OC
  • Tensión de funcionamiento
  • Red / Baterías o pilas / 2 & 100-150 Volt
  • Altavoz
  • - Este modelo usa amplificador externo de B.F.
  • Material
  • Metálico
  • de Radiomuseum.org
  • Modelo: Allwellen - Empfänger EO509/I - Lorenz; Berlin, Zuffenhausen u
  • Forma
  • Sobremesa apaisado (tamaño grande).
  • Ancho, altura, profundidad
  • 480 x 325 x 410 mm / 18.9 x 12.8 x 16.1 inch
  • Anotaciones
  • Frequenzbereich: 15 bis 20000 kHz.
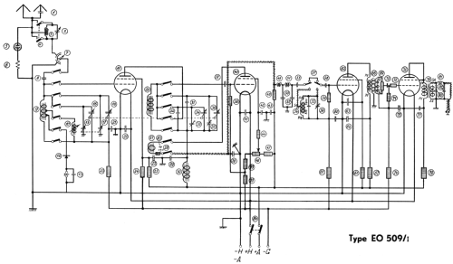
    Der Allwellenempfänger ist ein Zwei-Kreis-Vierröhrengerät mit einer HF-Vorstufe, einem rückgekoppelten Audion und zwei NF-Stufen.
    Beim Fehlen von Ersatzröhren oder bei Beschädigung kann der Empfänger für Detektor-Empfang verwendet werden.
    Einsatz in der ersten Lieferserie der G1,5K (grossen 1,5 kW-Kurzwellenstation) der Schweizer Armee.
  • Peso neto
  • 32 kg / 70 lb 7.8 oz (70.485 lb)
  • Documentación / Esquemas (1)
  • -- Original-techn. papers.
  • Autor
  • Modelo creado por Alexander Küffer. Ver en "Modificar Ficha" los participantes posteriores.

 Colecciones | Museos | Literatura

Colecciones

El modelo Allwellen - Empfänger es parte de las colecciones de los siguientes miembros.

 Forum

Contribuciones en el Foro acerca de este modelo: Lorenz; Berlin,: Allwellen - Empfänger EO509/I

Hilos: 1 | Mensajes: 1

Der folgende Bericht über den "Lorenz-Allwellen-Empfänger EO509/1" ist ein Auszug eines Artikels aus dem Buch "Fortschritte der Hochfrequenztechnik, Band 1" auf den Seiten 365 ff. Autor des dort abgedruckten Artikels "Die moderne Empfängertechnik" ist R. Moebes, Berlin-Tempelhof. Das Buch wurde 1941 in Leipzig vom Verlag "Akademische Verlagsgesellschaft Becker & Erler Kom-Ges." herausgegeben.

"Der Lorenz-Allwellen-Empfänger ist ein Geradeaus-Empfänger mit 2 Abstimmkreisen und 4 Röhren (Hochfrequenz + Audion + 2x Niederfrequenz). Das Gerät ist in allen Stufen mit der gleichen Pentode MF2 bestückt. Der gesamte Frequenzbereich von 15-20´000 kHz [!] wird in 12 Bereichen erfaßt.

Die Bereichsumschaltung erfolgt durch Spulenwechsel. Ein Sperrkreis im Eingang gestattet für einen beschränkten Frequenzbereich die zusätzliche Dämpfung eines Störsenders. Eine in den Antennenkreis geschaltete Glimmlampe mit einem Schutzwiderstand schützt das Gerät vor Überspannungen. Mit Hilfe eines Differentialkondensators im Eingangskreis kann die Ankopplung an die Antenne und damit auch die Lautstärke hochfrequenzseitig geregelt werden, außerdem ist noch ein niederfrequenzseitiger Lautstärkeregler vorhanden.

Die Rückkopplung des Audions wird abweichend von der üblichen Form durch ein Potentiometer im Schirmgitterkreis geregelt. Die Ankopplung zwischen Hochfrequenzgleichrichter und 1. Niederfrequenzstufe erfolgt in Widerstandskopplung, die Ankopplung zwischen 1. NF-Stufe und Endstufe über einen Transformator. Der Ausgang des Empfängers ist ebenfalls durch einen Übertrager abgeschlossen, der für die Belastung durch 2 Kopfhörer bemessen ist.

Der Empfänger ist ein Batterie-Empfänger und erfordert eine Heizleistung von 0,8 Amp. bei 2 Volt und einer Anodenleistung von 7-15 mA bei 100-150 V. Der Empfänger ist im allgemeinen für Telephonie- und Telegraphie-Empfang (sowohl tonlos wie tönend) bestimmt. Die Wellenbereiche von 3´000-20´000 m sind hauptsächlich für Telegraphie-Empfang vorgesehen. Beim Empfang tonloser Telegraphie erfolgt die Überlagerung durch Anziehen der Rückkopplung. Im Gitterkreis der NF-Röhre befindet sich eine Tonselektion für 900 Hz, durch die bei Telegraphie-Empfang die Trennschärfe erhöht und der Störpegel herabgesetzt werden kann.

Ein Korrekturkreis aus Variometer und Kondensator dient zur Feinabstimmung. Die Empfindlichkeit des Gerätes ist dadurch gekennzeichnet, daß eine Ausgangsspannung von 1 V an einem 4´000 Ohm-Kopfhörer bei Telegraphie mit 0,5-25 µV, bei Telephonie mit 2-20 µV zu 50 % mit 400 Hz moduliert an den Eingangsklemmen erreicht wird. Eine Dämpfung eines Störsenders im Verhältnis 1 : 1´000 wird erreicht, wenn der Frequenzabstand des Störsenders im Bereich

     100 - 600 kHz: <= 3,5 -12,0 %
     600 - 3´200 kHz: <= 2,5 - 5,5 %
  3´200 - 20´000 kHz: <= 1,0 - 3,0 % [liegt]."

Die Bilder sind aus o. g. Quelle entnommen:

Kommentare und Ergänzungen sind erwünscht. Bitte fügen Sie Ihren Text als Antwort diesem Artikel hinzu.

Michael Grzonka, 23.Apr.03

Weitere Posts (1) zu diesem Thema.