Lokaltrean 213DW
Luxor Radio AB; Motala
- Pays
- Suède
- Fabricant / Marque
- Luxor Radio AB; Motala
- Année
- 1933
- Catégorie
- Radio - ou tuner d'après la guerre 1939-45
- Radiomuseum.org ID
- 148614
-
- alternative name: Luxorita - voir Luxor Radio AB Suède (Sweden)
Cliquez sur la vignette du schéma pour le demander en tant que document gratuit.
- No. de tubes
- 4
- Principe général
- Récepteur TRF - par réaction (régénératif); 2 Etage(s) BF
- Circuits accordés
- 1 Circuits MA (AM)
- Gammes d'ondes
- PO et GO
- Tension / type courant
- Alimentation Courant Alternatif (CA) / 90-265 Volt
- Haut-parleur
- HP dynamique principe inconnu
- Matière
- Boitier en bois
- De Radiomuseum.org
- Modèle: Lokaltrean 213DW - Luxor Radio AB; Motala
- Forme
- Modèle de table générique
- Littérature
- Populär radio 9/1933, new models
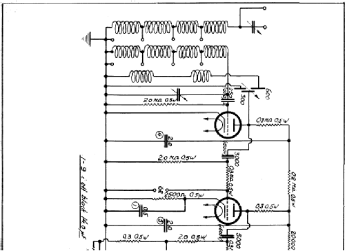
- Schémathèque (1)
- -- Schematic
- Auteur
- Modèle crée par Bengt Eliasson. Voir les propositions de modification pour les contributeurs supplémentaires.
- D'autres Modèles
-
Vous pourrez trouver sous ce lien 406 modèles d'appareils, 316 avec des images et 150 avec des schémas.
Tous les appareils de Luxor Radio AB; Motala
Collections
Le modèle Lokaltrean fait partie des collections des membres suivants.