- Country
- Great Britain (UK)
- Manufacturer / Brand
- Marconi Co. (Marconiphone, Marconi's Wireless Telegraph Co. Ltd.), GB (not tubes - see also HMV His Master's Voice)
- Year
- 1940 ?
- Category
- Commercial Receiver (may include amateur bands)
- Radiomuseum.org ID
- 120404
Click on the schematic thumbnail to request the schematic as a free document.
- Number of Tubes
- 11
- Valves / Tubes
- Main principle
- Superhet with RF-stage; ZF/IF 465 kHz
- Wave bands
- Broadcast, Long Wave and more than two Short Wave bands.
- Power type and voltage
- Alternating Current supply (AC) / 200-250 Volt
- Loudspeaker
- - For headphones or amp.
- Material
- Metal case
- from Radiomuseum.org
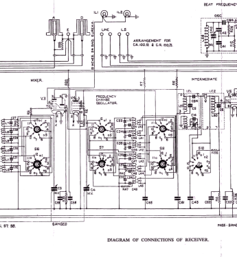
- Model: CR100 - Marconi Co. Marconiphone,
- Shape
- Tablemodel, with any shape - general.
- Dimensions (WHD)
- 16 x 12.25 x 16.5 inch / 406 x 311 x 419 mm
- Notes
- Commercial receiver, also used for military and maritime communications, covering 60 kHz - 30 MHz (60 - 160 / 160-420 / 500-1400 kHz / 1,4-4 / 4-11 / 11-30 MHz), AM, CW (BFO).
Linear analog dial, logging scales marked with numbers; 5 bandwidths.
Additional information on the model pages of the different variants (with suffixes) used by different services.
- Net weight (2.2 lb = 1 kg)
- 37 kg / 81 lb 8 oz (81.498 lb)
- Source of data
- Shortwave Receivers - Past & Present (3rd ed.)
- Mentioned in
- -- Original-techn. papers. (Wireless for the Warrior Vol.3)
- Author
- Model page created by Martin Bösch. See "Data change" for further contributors.
- Other Models
-
Here you find 503 models, 339 with images and 321 with schematics for wireless sets etc. In French: TSF for Télégraphie sans fil.
All listed radios etc. from Marconi Co. (Marconiphone, Marconi's Wireless Telegraph Co. Ltd.), GB (not tubes - see also HMV His Master's Voice)