19BP118BC Ch= DTS-596
Motorola Inc. (ex Galvin Mfg.Co. Chicago); Schaumburg (IL)
- Pays
- Etats-Unis
- Fabricant / Marque
- Motorola Inc. (ex Galvin Mfg.Co. Chicago); Schaumburg (IL)
- Année
- 1965
- Catégorie
- Récepteur de télévision ou moniteur
- Radiomuseum.org ID
- 239994
Cliquez sur la vignette du schéma pour le demander en tant que document gratuit.
- No. de tubes
- 16
- Lampes / Tubes
- 3HA5 or 3HM5 6KZ8 4BZ6 4BZ6 4BZ6 10GK6 6LN8 4DT6 10CW5 6LN8 6LN8 21JV6 17BE3 1S2 10CW5 19AEP4 or 19ENP4 or 19EGP4
- Principe général
- Super hétérodyne avec étage HF
- Gammes d'ondes
- VHF/UHF (voir details en note)
- Tension / type courant
- Alimentation Courant Alternatif (CA) / 60 cycles, 120 Volt
- Haut-parleur
- HP dynamique oval à aimant permanent
- Matière
- Plastique moderne (pas de bakélite, ni de catalin)
- De Radiomuseum.org
- Modèle: 19BP118BC Ch= DTS-596 - Motorola Inc. ex Galvin Mfg.Co
- Forme
- Modèle de table profil bas (grand modèle).
- Remarques
-
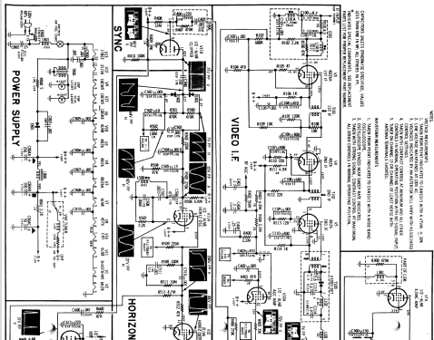
The Motorola 19BP118BC is a 19" b/w TV with US standard VHF Tuner channels 2 thru 13, 14 thru 83 UHF. Equipped with chassis DTS-596, VHF tuner CMTT-393Y, UHF tuner HTT-615 and picture tube 19AEP4, 19ENP4 or 19EGP4. Uses elliptical PM 2.25" x 6.25" speaker.
- Source
- - - Manufacturers Literature
- Schémathèque (2)
- - - Manufacturers Literature (Motorola Datasheet 68P65135A40 Dated 6-65)
- Auteur
- Modèle crée par John Kusching. Voir les propositions de modification pour les contributeurs supplémentaires.
- D'autres Modèles
-
Vous pourrez trouver sous ce lien 4653 modèles d'appareils, 2980 avec des images et 4153 avec des schémas.
Tous les appareils de Motorola Inc. (ex Galvin Mfg.Co. Chicago); Schaumburg (IL)