SK180A Ch= HS-1259 + HS-1264
Motorola Inc. (ex Galvin Mfg.Co. Chicago); Schaumburg (IL)
- Country
- United States of America (USA)
- Manufacturer / Brand
- Motorola Inc. (ex Galvin Mfg.Co. Chicago); Schaumburg (IL)
- Year
- 1964 ?
- Category
- Broadcast Receiver - or past WW2 Tuner
- Radiomuseum.org ID
- 92887
Click on the schematic thumbnail to request the schematic as a free document.
- Number of Tubes
- 5
- Valves / Tubes
- 6C9_Twin-Tetrode 6AU6 6BA6 6BE6 6AU6
- Number of Transistors
- 13
- Semiconductors
- Main principle
- Superheterodyne (common); ZF/IF 455/10700 kHz
- Wave bands
- Broadcast (BC) and FM or UHF.
- Details
- Record Player (perh.Changer)
- Power type and voltage
- Alternating Current supply (AC) / 120 Volt
- Loudspeaker
- 6 Loudspeakers
- from Radiomuseum.org
- Model: SK180A Ch= HS-1259 + HS-1264 - Motorola Inc. ex Galvin Mfg.Co
- Notes
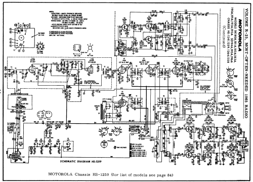
- Chassis HS-1259 Tuner-Pre-Amplifier; HS-1264 Power Amplifier.
Chassis used in Modells SK180A, 181A, 182A and 183A.
- Circuit diagram reference
- Beitman Radio Diagrams Vol. 25, 1965
- Author
- Model page created by Egon Penker. See "Data change" for further contributors.
- Other Models
-
Here you find 4653 models, 2980 with images and 4153 with schematics for wireless sets etc. In French: TSF for Télégraphie sans fil.
All listed radios etc. from Motorola Inc. (ex Galvin Mfg.Co. Chicago); Schaumburg (IL)