- País
- Gran Bretaña (GB)
- Fabricante / Marca
- Murphy Radio Ltd.; Welwyn Garden City
- Año
- 1940
- Categoría
- Radio - o Sintonizador pasado WW2
- Radiomuseum.org ID
- 78874
Haga clic en la miniatura esquemática para solicitarlo como documento gratuito.
- Numero de valvulas
- 5
- Principio principal
- Superheterodino en general; ZF/IF 465 kHz
- Gama de ondas
- OM, OL y OC
- Tensión de funcionamiento
- Red: Corriente alterna (CA, Inglés = AC) / 200; 210; 230; 250 Volt
- Altavoz
- Altavoz electrodinámico (bobina de campo) / Ø 16.5 cm = 6.5 inch
- Material
- Madera
- de Radiomuseum.org
- Modelo: A90 - Murphy Radio Ltd.; Welwyn
- Forma
- Sobremesa de botonera.
- Ancho, altura, profundidad
- 16.25 x 17.5 x 9.75 inch / 413 x 445 x 248 mm
- Anotaciones
- Hill notes 5+R = 6 valves, that is not correct.
- Precio durante el primer año
- 11.00 £
- Procedencia de los datos
- Radio! Radio!
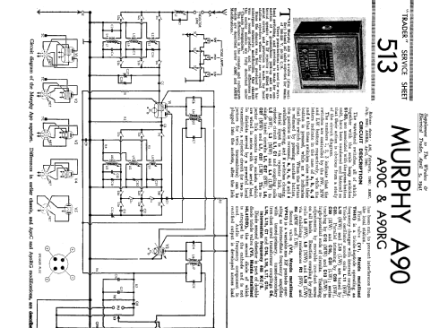
- Documentación / Esquemas (1)
- Trader Service Sheet (suppl. of Wireless & El. Trader, etc.) (513)
- Autor
- Modelo creado por Konrad Birkner † 12.08.2014. Ver en "Modificar Ficha" los participantes posteriores.
- Otros modelos
-
Donde encontrará 367 modelos, 301 con imágenes y 235 con esquemas.
Ir al listado general de Murphy Radio Ltd.; Welwyn Garden City
Colecciones
El modelo es parte de las colecciones de los siguientes miembros.