Caruso C 1.140E Ch= 769.138F
Nordmende, Norddeutsche Mende-Rundfunk GmbH (Sterling), Bremen-Hemelingen
- Pays
- Allemagne
- Fabricant / Marque
- Nordmende, Norddeutsche Mende-Rundfunk GmbH (Sterling), Bremen-Hemelingen
- Année
- 1970 ?
- Catégorie
- Radio - ou tuner d'après la guerre 1939-45
- Radiomuseum.org ID
- 359593
Cliquez sur la vignette du schéma pour le demander en tant que document gratuit.
- No. de transistors
- 24
- Semi-conducteurs
- AF106 AF135 AF125 AF121 AF121 BFY39II BFY39II AF139 BFY39II BFY39IV BFY39II BFY39II BFY40 AD150 BC149 BC149 BFY39II BFY39II AC117 AC117 AD162 AD161 AD162 AD161
- Principe général
- Super hétérodyne (en général); FI/IF 460/10700 kHz; Modèle pour exporter
- Circuits accordés
- 7 Circuits MA (AM) 11 Circuits MF (FM)
- Gammes d'ondes
- PO, 2 x OC et FM
- Particularités
- Tourne disque / changeur (châssis)
- Tension / type courant
- Alimentation Courant Alternatif (CA) / 110; 220 Volt
- Haut-parleur
- 2 HP
- Puissance de sortie
- 8 W (max.)
- Matière
- Boitier en bois
- De Radiomuseum.org
- Modèle: Caruso C 1.140E Ch= 769.138F - Nordmende, Norddeutsche Mende-
- Forme
- Console avec des boutons-poussoirs
- Dimensions (LHP)
- 1115 x 770 x 365 mm / 43.9 x 30.3 x 14.4 inch
- Remarques
-
Nordmende Caruso C 1.140E ist ein Exportmodell.
Wellenbereiche:
- FM = 88 - 108 MHz
- AM = 515 - 1650 kHz
- SW1 = 1.6 - 5.2 MHz
- SW2 = 5.9 - 12 MHz
Siehe auch das Inlandsmodell Caruso Stereo 1.140A mit LW/MW/KW und UKW.
- Littérature
- -- Original-techn. papers.
- Schémathèque (1)
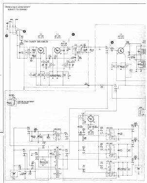
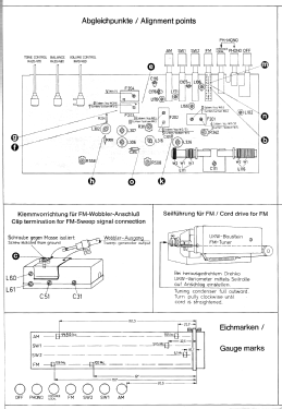
- -- Schematic
- Auteur
- Modèle crée par José Manuel Silvestre. Voir les propositions de modification pour les contributeurs supplémentaires.
- D'autres Modèles
-
Vous pourrez trouver sous ce lien 1763 modèles d'appareils, 1650 avec des images et 1280 avec des schémas.
Tous les appareils de Nordmende, Norddeutsche Mende-Rundfunk GmbH (Sterling), Bremen-Hemelingen