- Country
- United States of America (USA)
- Manufacturer / Brand
- Meck, John, Industries, Inc.; Plymouth (IN)
- Year
- 1953 ??
- Category
- Broadcast Receiver - or past WW2 Tuner
- Radiomuseum.org ID
- 105646
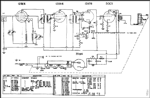
Click on the schematic thumbnail to request the schematic as a free document.
- Number of Tubes
- 5
- Main principle
- Superheterodyne (common); ZF/IF 455 kHz; 2 AF stage(s)
- Tuned circuits
- 6 AM circuit(s)
- Wave bands
- Broadcast only (MW).
- Details
- Record Player (perh.Changer)
- Power type and voltage
- AC/DC-set / 117 Volt
- Loudspeaker
- Permanent Magnet Dynamic (PDyn) Loudspeaker (moving coil)
- from Radiomuseum.org
- Model: 9015 - Meck, John, Industries, Inc.;
- Notes
- Circuit diagram reference
- Rider's Perpetual, Volume 21, Copyright 1950
- Author
- Model page created by Egon Penker. See "Data change" for further contributors.
- Other Models
-
Here you find 149 models, 88 with images and 113 with schematics for wireless sets etc. In French: TSF for Télégraphie sans fil.
All listed radios etc. from Meck, John, Industries, Inc.; Plymouth (IN)