53-T1824 Ch= 81, H-1 Code 123
Philco, Philadelphia Stg. Batt. Co.; USA
- Produttore / Marca
- Philco, Philadelphia Stg. Batt. Co.; USA
- Anno
- 1953
- Categoria
- Televisore (TV) / Monitor
- Radiomuseum.org ID
- 254915
Clicca sulla miniatura dello schema per richiederlo come documento gratuito.
- Numero di tubi
- 18
- Valvole
- 6BZ7 12AZ7 6CB6 6CB6 6CB6 12BY7 6AU6 6T8 6K6GT 6U8 6BE6 12BH7 6AL5 12AU7 6BQ6GT 6AX4GT 1B3GT 17YP4
- Principio generale
- Supereterodina con stadio RF
- Gamme d'onda
- VHF/UHF (ved. i dettagli nelle note)
- Tensioni di funzionamento
- Alimentazione a corrente alternata (CA) / 60 cycles, 117 Volt
- Altoparlante
- AP din.(bobina mobile) - elettrodinamico o a magnete permanente (?).
- Radiomuseum.org
- Modello: 53-T1824 Ch= 81, H-1 [Code 123] - Philco, Philadelphia Stg. Batt
- Annotazioni
-
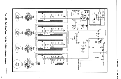
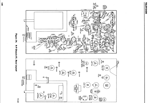
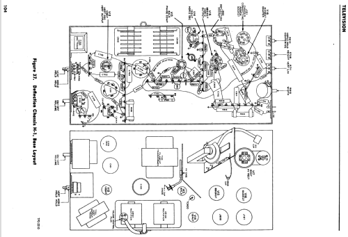
The Philco 53-T1824 is a 17" b/w TV with US standard VHF Tuner channels 2 thru 13. Equipped with RF chassis 81, Deflection chassis H-1 and picture tube 17YP4.
- Letteratura / Schemi (1)
- - - Manufacturers Literature (Philco Television Yearbook - 1953 Pages 87-111)
- Autore
- Modello inviato da John Kusching. Utilizzare "Proponi modifica" per inviare ulteriori dati.
- Altri modelli
-
In questo link sono elencati 4126 modelli, di cui 2231 con immagini e 3774 con schemi.
Elenco delle radio e altri apparecchi della Philco, Philadelphia Stg. Batt. Co.; USA