50 (50B)
Philco Products Ltd.; Toronto
- Country
- Canada
- Manufacturer / Brand
- Philco Products Ltd.; Toronto
- Year
- 1931/1932
- Category
- Broadcast Receiver - or past WW2 Tuner
- Radiomuseum.org ID
- 184290
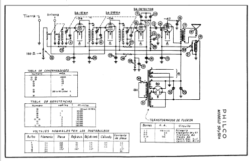
Click on the schematic thumbnail to request the schematic as a free document.
- Number of Tubes
- 5
- Main principle
- TRF without regeneration
- Tuned circuits
- 3 AM circuit(s)
- Wave bands
- Broadcast only (MW).
- Power type and voltage
- Alternating Current supply (AC) / 110 Volt
- Loudspeaker
- Electro Magnetic Dynamic LS (moving-coil with field excitation coil) / Ø 5 inch = 12.7 cm
- Material
- Wooden case
- from Radiomuseum.org
- Model: 50 - Philco Products Ltd.; Toronto
- Shape
- Table-Cathedral-Type (upright, round top or gothic arch, not rounded edges only).
- Dimensions (WHD)
- 14 x 16 x 8 inch / 356 x 406 x 203 mm
- Notes
-
Stein "Cathedral & Tombstone Radios" calls this model "50B".
- Circuit diagram reference
- Radio College of Canada
- Mentioned in
- Machine Age to Jet Age II (page 210.)
- Literature/Schematics (1)
- Canada schematics Philco page 10
- Literature/Schematics (2)
- Cathedral & Tombstone Radios (page 192.)
- Author
- Model page created by Dirk Taekels. See "Data change" for further contributors.
- Other Models
-
Here you find 236 models, 176 with images and 146 with schematics for wireless sets etc. In French: TSF for Télégraphie sans fil.
All listed radios etc. from Philco Products Ltd.; Toronto
Collections
The model 50 (50B) is part of the collections of the following members.