133A
Philips Australia
- País
- Australia
- Fabricante / Marca
- Philips Australia
- Año
- 1951
- Categoría
- Radio - o Sintonizador pasado WW2
- Radiomuseum.org ID
- 192018
Haga clic en la miniatura esquemática para solicitarlo como documento gratuito.
- Numero de valvulas
- 5
- Principio principal
- Superheterodino en general; ZF/IF 455 kHz; 2 Etapas de AF
- Número de circuitos sintonía
- 6 Circuíto(s) AM
- Gama de ondas
- OM y OC
- Tensión de funcionamiento
- Red: Corriente alterna (CA, Inglés = AC) / 220-240; 250-260 Volt
- Altavoz
- Altavoz dinámico (de imán permanente)
- Material
- Bakelita
- de Radiomuseum.org
- Modelo: 133A - Philips Australia
- Forma
- Sobremesa de cualquier forma, detalles no conocidos.
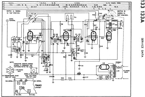
- Referencia esquema
- Australian Official Radio Service Manual Vol. X
- Autor
- Modelo creado por Stuart Irwin. Ver en "Modificar Ficha" los participantes posteriores.
- Otros modelos
-
Donde encontrará 916 modelos, 723 con imágenes y 438 con esquemas.
Ir al listado general de Philips Australia