Elektronenstrahl-Oszillograph GM3159
Philips; Eindhoven (tubes international!); Miniwatt
- País
- Holanda
- Fabricante / Marca
- Philips; Eindhoven (tubes international!); Miniwatt
- Año
- 1948 ?
- Categoría
- Aparato de medida y servicio (Equipo de laboratorio).
- Radiomuseum.org ID
- 166524
Haga clic en la miniatura esquemática para solicitarlo como documento gratuito.
- Numero de valvulas
- 8
- Gama de ondas
- - no hay
- Tensión de funcionamiento
- Red: Corriente alterna (CA, Inglés = AC) / 110; 125; 145; 200; 220; 245 Volt
- Altavoz
- - - No hay salida de sonido.
- Material
- Metálico
- de Radiomuseum.org
- Modelo: Elektronenstrahl-Oszillograph GM3159 - Philips; Eindhoven tubes
- Forma
- Sobremesa alto de forma simple.
- Ancho, altura, profundidad
- 210 x 280 x 380 mm / 8.3 x 11 x 15 inch
- Anotaciones
- Philips Oszillograph GM3159;
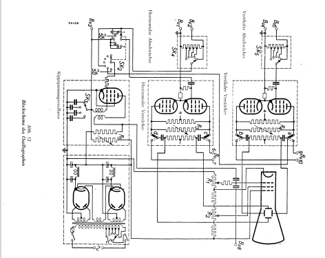
 Frequenzbereich vertikal 5...800.000 Hz, Empfindlichkeit vertikal 25 mV/cm, Abschwächer 3-stufig, horizontal 45 mV/cm bei 5...300000 Hz. Zeitbasis (Kippfrequenz) 10...160000 Hz, schaltbar in 9 Bereichen. Synchronisierung intern oder extern wählbar. Leistungsaufnahme ca. 65 W.
- Peso neto
- 13.8 kg / 30 lb 6.3 oz (30.396 lb)
- Precio durante el primer año
- 3,750.00 ATS
- Procedencia de los datos
- -- Original prospect or advert
- Mencionado en
- Elektron Kalender 1950 (Österreich)
- Documentación / Esquemas (1)
- - - Manufacturers Literature
- Autor
- Modelo creado por Rudolf Müller. Ver en "Modificar Ficha" los participantes posteriores.
- Otros modelos
- 
        Donde encontrará 5280 modelos, 4428 con imágenes y 3461 con esquemas. 
 Ir al listado general de Philips; Eindhoven (tubes international!); Miniwatt
Colecciones
El modelo Elektronenstrahl-Oszillograph es parte de las colecciones de los siguientes miembros.
Literatura
El modelo Elektronenstrahl-Oszillograph está documentado en la siguiente literatura.
 
                
                
                
                
                
                
                
                
                
                
                
                
                
                
                
                
                
                
                
                
               