- Pays
- Malaisie
- Fabricant / Marque
- Philips Malaysia; Petaling Jaya
- Année
- 1995
- Catégorie
- Radio - ou tuner d'après la guerre 1939-45
- Radiomuseum.org ID
- 214531
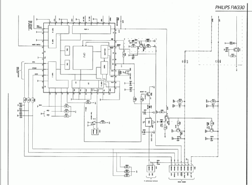
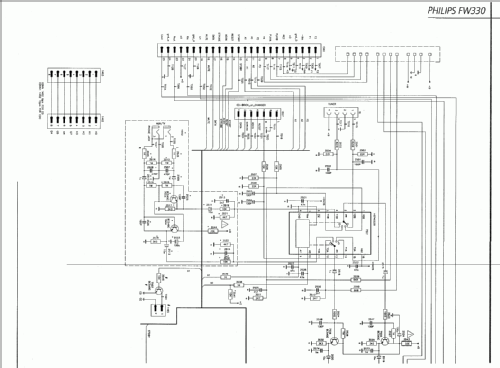
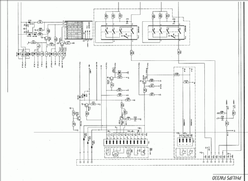
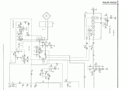
Cliquez sur la vignette du schéma pour le demander en tant que document gratuit.
- Principe général
- Super hétérodyne (en général)
- Gammes d'ondes
- PO et FM
- Particularités
- Magnétophone à cassettes
- Tension / type courant
- Alimentation Courant Alternatif (CA) / 220 Volt
- Haut-parleur
- - Ce modèle nécessite des HP externes
- Matière
- Plastique moderne (pas de bakélite, ni de catalin)
- De Radiomuseum.org
- Modèle: FW330 - Philips Malaysia; Petaling
- Forme
- Appareil d'étagère
- Dimensions (LHP)
- 230 x 300 x 250 mm / 9.1 x 11.8 x 9.8 inch
- Remarques
- - Mini Hifi System - Aparato con doble pletina de Cassete ( Playback - PLA - REC ) - Con lector de CDs - dos Ouptus - 8 Ohminos.
- Poids net
- 8 kg / 17 lb 9.9 oz (17.621 lb)
- Auteur
- Modèle crée par Julián Muñoz Lorenzo. Voir les propositions de modification pour les contributeurs supplémentaires.
- D'autres Modèles
-
Vous pourrez trouver sous ce lien 80 modèles d'appareils, 79 avec des images et 22 avec des schémas.
Tous les appareils de Philips Malaysia; Petaling Jaya