Musi Clock 440 90RS440
Philips Radios - Deutschland
- Country
- Germany
- Manufacturer / Brand
- Philips Radios - Deutschland
- Year
- 1975/1976
- Category
- Broadcast Receiver - or past WW2 Tuner
- Radiomuseum.org ID
- 116401
-
- Brand: Deutsche Philips-Ges.
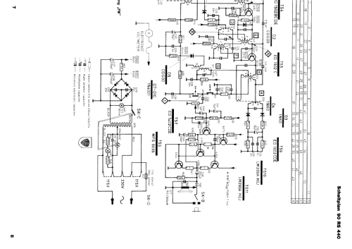
Click on the schematic thumbnail to request the schematic as a free document.
- Number of Transistors
- 11
- Semiconductors
- Main principle
- Superheterodyne (common)
- Tuned circuits
- 6 AM circuit(s) 9 FM circuit(s)
- Wave bands
- Broadcast (BC) and FM or UHF.
- Power type and voltage
- Alternating Current supply (AC) / 110; 220 Volt
- Loudspeaker
- Permanent Magnet Dynamic (PDyn) Loudspeaker (moving coil) / Ø 10 cm = 3.9 inch
- Power out
- 0.6 W (unknown quality)
- Material
- Plastics (no bakelite or catalin)
- from Radiomuseum.org
- Model: Musi Clock 440 90RS440 - Philips Radios - Deutschland
- Shape
- Tablemodel with Clock ((Alarm-) Clock Radio).
- Dimensions (WHD)
- 320 x 85 x 190 mm / 12.6 x 3.3 x 7.5 inch
- Notes
- Philips Digital-Synchronuhr mit eingebautem Radio 90RS440.
- Net weight (2.2 lb = 1 kg)
- 1.8 kg / 3 lb 15.4 oz (3.965 lb)
- Source of data
- Handbuch VDRG 1975/1976
- Literature/Schematics (1)
- -- Original-techn. papers.
- Author
- Model page created by Bernd Pötzsch. See "Data change" for further contributors.
- Other Models
-
Here you find 2548 models, 2260 with images and 1567 with schematics for wireless sets etc. In French: TSF for Télégraphie sans fil.
All listed radios etc. from Philips Radios - Deutschland
Collections
The model Musi Clock 440 is part of the collections of the following members.