Silvertone 1806 var. 1
Sears, Roebuck & Co.; Chicago (IL)
- Country
- United States of America (USA)
- Manufacturer / Brand
- Sears, Roebuck & Co.; Chicago (IL)
- Year
- 1934
- Category
- Broadcast Receiver - or past WW2 Tuner
- Radiomuseum.org ID
- 55955
-
- Brand: Silvertone
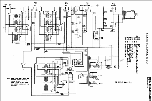
Click on the schematic thumbnail to request the schematic as a free document.
- Number of Tubes
- 8
- Main principle
- Superhet with RF-stage; ZF/IF 445 kHz
- Tuned circuits
- 7 AM circuit(s)
- Wave bands
- Broadcast, Short Wave(s) and Police.
- Power type and voltage
- Alternating Current supply (AC) / 110 Volt
- Loudspeaker
- Electro Magnetic Dynamic LS (moving-coil with field excitation coil)
- Material
- Wooden case
- from Radiomuseum.org
- Model: Silvertone 1806 [var. 1] - Sears, Roebuck & Co.; Chicago
- Shape
- Tablemodel, Tombstone = decorative upright, not cathedral but can have rounded edges.
- Notes
- Wrong description in "Collector's Guide to AR 6th Ed. Slusser tube" this model is a "Table Top".
- External source of data
- Ernst Erb
- Source of data
- Collector's Guide to Antique Radios 4. Edition
- Circuit diagram reference
- Rider's Perpetual, Volume 5 = ca. 1934 and before
- Mentioned in
- Machine Age to Jet Age II
- Literature/Schematics (1)
- Collector's Guide to Antique Radios (6th edition) (Riders 5-35, 36)
- Other Models
-
Here you find 5527 models, 3234 with images and 4235 with schematics for wireless sets etc. In French: TSF for Télégraphie sans fil.
All listed radios etc. from Sears, Roebuck & Co.; Chicago (IL)