Air Castle TP2020 Ch= 6B
Spiegel Inc. (Continental); Chicago
- Country
- United States of America (USA)
- Manufacturer / Brand
- Spiegel Inc. (Continental); Chicago
- Year
- 1938
- Category
- Broadcast Receiver - or past WW2 Tuner
- Radiomuseum.org ID
- 59263
Click on the schematic thumbnail to request the schematic as a free document.
- Number of Tubes
- 6
- Main principle
- Superheterodyne (common); ZF/IF 456 kHz
- Tuned circuits
- 6 AM circuit(s)
- Wave bands
- Broadcast and Short Wave (SW).
- Details
- Changer (Record changer)
- Power type and voltage
- Alternating Current supply (AC) / 105 - 115 Volt
- Loudspeaker
- Electro Magnetic Dynamic LS (moving-coil with field excitation coil) / Ø 8 inch = 20.3 cm
- Material
- Wooden case
- from Radiomuseum.org
- Model: Air Castle TP2020 Ch= 6B - Spiegel Inc. Continental;
- Shape
- Tablemodel, low profile (big size).
- Dimensions (WHD)
- 20 x 14 x 14 inch / 508 x 356 x 356 mm
- Notes
-
Radio phonograph with push-button tuning.
Same model but with all-wave doublet antenna system: Model Air Castle TP2021 Ch= 6B.
See also similar models: Air Castle TP2220 Ch= X-23 and Air Castle TP2221 Ch= X-23.
- Price in first year of sale
- 49.50 $
- External source of data
- Ernst Erb
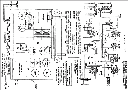
- Circuit diagram reference
- Rider's Perpetual, Volume 13 = 1942 and before
- Mentioned in
- Spiegel Catalogs (Aircastle) (Spring/Summer 1938, No. 145, page 340.)
- Literature/Schematics (1)
- Riders 13-45
- Other Models
-
Here you find 1283 models, 558 with images and 1048 with schematics for wireless sets etc. In French: TSF for Télégraphie sans fil.
All listed radios etc. from Spiegel Inc. (Continental); Chicago