K22ATB Ch= KV-22A
Stromberg-Carlson Co. ; Rochester (NY)
- Pays
- Etats-Unis
- Fabricant / Marque
- Stromberg-Carlson Co. ; Rochester (NY)
- Année
- 1955 ?
- Catégorie
- Récepteur de télévision ou moniteur
- Radiomuseum.org ID
- 303806
-
- Brand: Te-Lek-Tor-Et
Cliquez sur la vignette du schéma pour le demander en tant que document gratuit.
- No. de tubes
- 21
- Lampes / Tubes
- 6BZ7 6T4 6U8 6CB6 6CB6 6CB6 6AN8 12AU7 6AU6 6T8 12L6GT 6CS6 12AU7 6C4 6W6GT 6SN7GT 6CU6 6AX4GT 1B3GT 5U4GB 21ALP4A
- Principe général
- Super hétérodyne avec étage HF
- Gammes d'ondes
- Bandes en notes
- Tension / type courant
- Alimentation Courant Alternatif (CA) / 60 cycles, 117V = 110 -120 Volt
- Haut-parleur
- HP dynamique à aimant permanent + bobine mobile
- Matière
- Boitier en bois
- De Radiomuseum.org
- Modèle: K22ATB Ch= KV-22A - Stromberg-Carlson Co. ;
- Forme
- Modèle de table générique
- Remarques
-
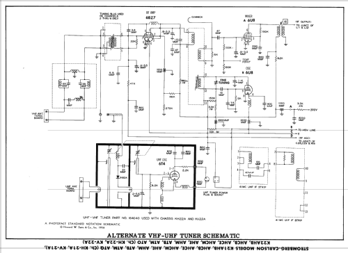
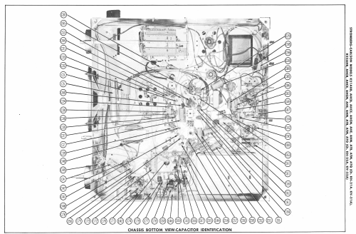
Stromberg-Carlson model K22ATB is a 21" b/w TV with US standard VHF tuner channels 2 thru 13, and 14 thru 83 UHF. Equipped with chassis KV-22A, VHF-UHF tuner 164040 and picture tube 21ALP4A.
The picture from schematic or literature shows an example for that chassis, but maybe not the right cabinet. Please inform us by contact form (in the footer) if you know. Or send us the right picture if you have one. We like to publish it under your name.
- Schémathèque (1)
- Photofact Folder, Howard W. SAMS (Set 322 Folder 14 dated 7-56)
- Auteur
- Modèle crée par Dirk Taekels. Voir les propositions de modification pour les contributeurs supplémentaires.
- D'autres Modèles
-
Vous pourrez trouver sous ce lien 886 modèles d'appareils, 497 avec des images et 762 avec des schémas.
Tous les appareils de Stromberg-Carlson Co. ; Rochester (NY)