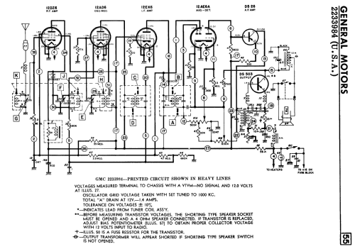
GMC 2233984
United Motors Service (Delco)
- Country
- United States of America (USA)
- Manufacturer / Brand
- United Motors Service (Delco)
- Year
- 1962 ?
- Category
- Car Radio, perhaps also + sound player/recorder
- Radiomuseum.org ID
- 309498
-
- alternative name: Delco Radio Corp. (Appliance) || Delco-Remy Division, General Motors Corp. || United Motors Service Delco General Motors
- Brand: Chieftain || Delco
Click on the schematic thumbnail to request the schematic as a free document.
- Number of Tubes
- 4
- Number of Transistors
- 2
- Main principle
- Superhet with RF-stage; 2 AF stage(s)
- Tuned circuits
- 7 AM circuit(s)
- Wave bands
- Broadcast only (MW).
- Power type and voltage
- Storage Battery for all (e.g. for car radios and amateur radios) / 12 Volt
- Loudspeaker
- - This model requires external speaker(s).
- Material
- Metal case
- from Radiomuseum.org
- Model: GMC 2233984 - United Motors Service Delco
- Shape
- Chassis only or for «building in»
- Notes
-
The General Motors Delco model 2233984 is a 4-tube, 2-transistor car radio mainly used is 1962 GMC series trucks. Not the same circuit as the Canadian GMC model 2233984.
- Literature/Schematics (1)
- Radio College of Canada (RCC) (1963 Supplement 62)
- Author
- Model page created by Tom Seeger. See "Data change" for further contributors.
- Other Models
-
Here you find 585 models, 343 with images and 548 with schematics for wireless sets etc. In French: TSF for Télégraphie sans fil.
All listed radios etc. from United Motors Service (Delco)