- Country
- Australia
- Manufacturer / Brand
- Westinghouse (brand), Sydney
- Year
- 1939
- Category
- Broadcast Receiver - or past WW2 Tuner
- Radiomuseum.org ID
- 177058
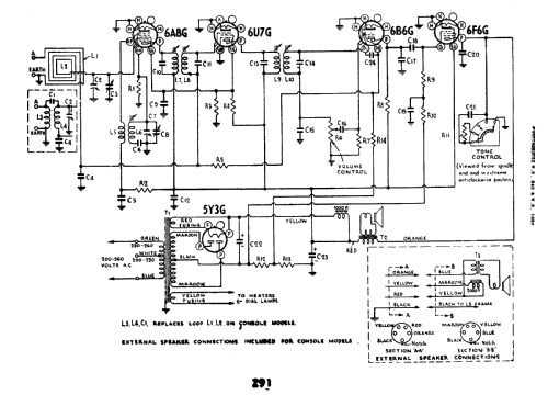
Click on the schematic thumbnail to request the schematic as a free document.
- Number of Tubes
- 5
- Main principle
- Superheterodyne (common); ZF/IF 460 kHz; 2 AF stage(s)
- Tuned circuits
- 6 AM circuit(s)
- Wave bands
- Broadcast only (MW).
- Power type and voltage
- Alternating Current supply (AC) / 200-230; 230-260 Volt
- Loudspeaker
- Electro Magnetic Dynamic LS (moving-coil with field excitation coil)
- from Radiomuseum.org
- Model: 840 - Westinghouse brand, Sydney
- Shape
- Tablemodel without push buttons, Mantel/Midget/Compact up to 14
- Notes
- This model uses the same chassis as the AWA Radiola model 84.
- Circuit diagram reference
- Australian Official Radio Service Manual Vol. III
- Literature/Schematics (1)
- Mingay's Radio Diagram & I.F. Index
- Author
- Model page created by Stuart Irwin. See "Data change" for further contributors.
- Other Models
-
Here you find 209 models, 74 with images and 68 with schematics for wireless sets etc. In French: TSF for Télégraphie sans fil.
All listed radios etc. from Westinghouse (brand), Sydney