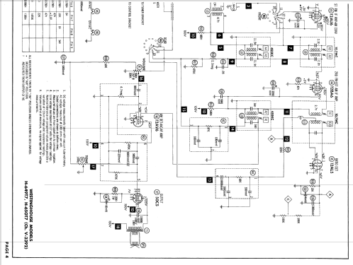
H-649T7A Ch= V-2392-4
Westinghouse El. & Mfg. Co. - see also Canadian W.
- Produttore / Marca
- Westinghouse El. & Mfg. Co. - see also Canadian W.
- Anno
- 1958
- Categoria
- Radio (o sintonizzatore del dopoguerra WW2)
- Radiomuseum.org ID
- 72304
-
- alternative name: Westinghouse El. Int.
Clicca sulla miniatura dello schema per richiederlo come documento gratuito.
- Numero di tubi
- 7
- Principio generale
- Supereterodina con stadio RF; ZF/IF 455/10700 kHz
- Gamme d'onda
- Onde medie (OM) e MF (FM).
- Tensioni di funzionamento
- Alimentazione a corrente alternata (CA) / 105 - 120 Volt
- Altoparlante
- AP magnetodinamico ellittico (magnete permanente e bobina mobile).
- Materiali
- Plastica (non bachelite o catalina)
- Radiomuseum.org
- Modello: H-649T7A Ch= V-2392-4 - Westinghouse El. & Mfg. Co. -
- Forma
- Soprammobile basso, con andamento orizzontale (grosse dimensioni).
- Annotazioni
- Selenium Rectifier
The Westinghouse Model H-649T7 is an AC operated 7 tube AM-FM Receiver.
- Riferimenti schemi
- Beitman Radio Diagrams Vol. 19, 1959
- Letteratura / Schemi (1)
- Photofact Folder, Howard W. SAMS (Date 1-59, Set 429, Folder 16)
- Autore
- Modello inviato da Hinrich Grensemann † 15.5.16. Utilizzare "Proponi modifica" per inviare ulteriori dati.
- Altri modelli
-
In questo link sono elencati 3155 modelli, di cui 1761 con immagini e 2671 con schemi.
Elenco delle radio e altri apparecchi della Westinghouse El. & Mfg. Co. - see also Canadian W.