H-919TU17 Ch=V-2326-404
Westinghouse El. & Mfg. Co. - see also Canadian W.
- Country
- United States of America (USA)
- Manufacturer / Brand
- Westinghouse El. & Mfg. Co. - see also Canadian W.
- Year
- 1956 ?
- Category
- Television Receiver (TV) or Monitor
- Radiomuseum.org ID
- 301239
- 
        - alternative name: Westinghouse El. Int.
 
Click on the schematic thumbnail to request the schematic as a free document.
- Main principle
- Superhet with RF-stage
- Wave bands
- VHF incl. FM and/or UHF (see notes for details)
- Power type and voltage
- Alternating Current supply (AC) / 60 cycles, 117V = 110 -120 Volt
- from Radiomuseum.org
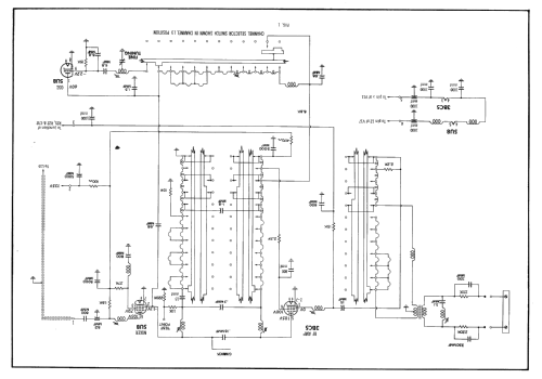
- Model: H-919TU17 Ch=V-2326-404 - Westinghouse El. & Mfg. Co. -
- Literature/Schematics (1)
- Photofact Folder, Howard W. SAMS (Set 320 Folder 1 dated 6-56 Production Changes Bulletin 158)
- Author
- Model page created by Dirk Taekels. See "Data change" for further contributors.
- Other Models
- 
        Here you find 3157 models, 1761 with images and 2673 with schematics for wireless sets etc. In French: TSF for Télégraphie sans fil. 
 All listed radios etc. from Westinghouse El. & Mfg. Co. - see also Canadian W.
 
                
                
                
                
               