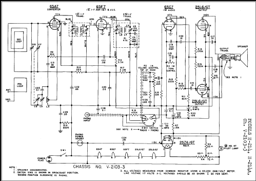
H-214A Ch= V-2103-3
Westinghouse El. & Mfg. Co. - see also Canadian W.
- Pays
- Etats-Unis
- Fabricant / Marque
- Westinghouse El. & Mfg. Co. - see also Canadian W.
- Année
- 1949
- Catégorie
- Radio - ou tuner d'après la guerre 1939-45
- Radiomuseum.org ID
- 66287
-
- alternative name: Westinghouse El. Int.
Cliquez sur la vignette du schéma pour le demander en tant que document gratuit.
- No. de tubes
- 5
- Principe général
- Super hétérodyne (en général); FI/IF 455 kHz; 2 Etage(s) BF
- Circuits accordés
- 6 Circuits MA (AM)
- Gammes d'ondes
- PO uniquement
- Particularités
- Tourne disque / changeur (châssis)
- Tension / type courant
- Alimentation Courant Alternatif (CA) / 105 - 120 Volt
- Haut-parleur
- HP dynamique à aimant permanent + bobine mobile / Ø 6.5 inch = 16.5 cm
- Puissance de sortie
- 2.3 W (qualité inconnue)
- Matière
- Boitier en bois
- De Radiomuseum.org
- Modèle: H-214A Ch= V-2103-3 - Westinghouse El. & Mfg. Co. -
- Forme
- Console avec pieds bas < 50% de la hauteur
- Source extérieure
- Ernst Erb
- Source du schéma
- Rider's Perpetual, Volume 20 covering 1950
- D'autres Modèles
-
Vous pourrez trouver sous ce lien 3155 modèles d'appareils, 1761 avec des images et 2671 avec des schémas.
Tous les appareils de Westinghouse El. & Mfg. Co. - see also Canadian W.