Gleichstromempfänger betreiben
Gleichstromempfänger betreiben
In diesem Beitrag über den Tefag K133g wurde hinterfragt warum ein Gleichstromempfänger brummt wenn man den früher üblichen Gleichstrom vermittels Transformator und Brückengleichrichter imitiert, und welche zusätzlichen Siebmittel für brummfreien Betrieb notwendig sind.
Das wundert nicht wenn man die Erzeugung von Gleichstrom historisch betrachtet.
Das Gleichstrom-Netz verdanken wir im Grunde Thomas Alva Edison.
1883 gründet Emil Rathenau in Berlin die "Deutsche Edison-Gesellschaft für angewandte Elektricität" und beglückt in der Folge deutsche Städte (zunächst) mit Gleichstrom.
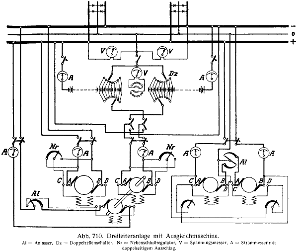
Warum sich besonders kleinere Städte für die eine oder andere Stromart entschieden ist aus heutiger Sicht nicht (mehr) von Belang. Tatsächlich hat z.B. die AEG zeitgleich Elektrizitätswerke sowohl für Gleichstrom oder Wechselstrom erstellt: Die Stadt Traben-Trarbach z.B. erhielt 1890 von der AEG ein Dreileiter-Gleichstromkaftwerk (+220, 0V, -220V)

(Bild aus AEG-Nachriten 1940)
während Bad Reichenhall im gleichen Jahr ein Einphasen-Wechselstromkraftwerk (220V~) bekam, wohl weil dort Wasserkraft zur Verfügung stand.
Die damalige Gleichtromversorgung offenbart einige Tücken die sowohl bei der Konstruktion als auch beim Betrieb von Rundfunkgeräten besondere Beachtung erforderte, u.a. weil beim Dreileiter-Netz die Polarität nicht eindeutig massebezogen ist::

Aus: Arthur Stiller - Die Starkstromtechnik (undatiert)
In Schwachlastzeiten wurde das Netz aus den Akkumulatorenbatterien (störungsfrei) versorgt, während bei Speisung über die Generatoren das "Summen" der Bürsten hinzukam. Dieses "Bürstenfeuer" musste durch präzise Verstellung der Bürsten zum Kollektor stets penibel vermindert werden.
Aufgrund des höherfrequenten Störspektrums sind die Siebmittel der Gleichstromempfänger entsprechend ausgelegt.
In die Wohnungen wurde jeweils nur eine "Phase" eingespeist:

Blieb der Empänger beim erstmaligen Anschluss "stumm" musste der Netzstecker um 180° gedreht mit der Steckdose verbunden werden. Es gab aber auch Empfänger die einen eingebauten Pol-Wendeschalter hatten, wie der Seibt Roland 3 Pg:

Die Gleichstromempfänger mussten auf die jeweilig Netzspannung (110, 150, 160 bzw. 220V) eingestellt werden. Je nach Konstruktion wurde die "überzählige" Spannung in Vorwiderständen "verbraten", teils mussten auch individuelle Widerstände in der Schaltung eingebaut werden - hier am Beispiel des Seibt 331 gi:

Es ist in jedem Fall die aktuell eingestellte Spannung zu ermitteln bevor man die Gleichstromversorgung aus dem Wechselstromnetz "imitiert". Es sind zusätzliche Massnahmen und Siebmmittel erforderlich um tatsächlich brummfreie und in der Höhe dem Empfänger zuträgliche Gleichspannung zu erzeugen. Man muss auch beachten dass die ursprünglich unpolarisierten Glättungskondensatoren nicht durch gepolte ersetzt wurden. Auch gab es Gleichstromempfänger die ab Werk mit Elkos bestückt waren.
Die nötige Vorsicht bei Gleichstromempfängern wurde 1931 in der Zeitschrift "Die Sendung" abgehandelt (siehe Anlage, Heft 52/VIII, 25.12.1931, S.1052).
Dadurch wird verständlich warum besonders die Erdung (aber auch die Antenne) über einen Kondensator von der "Masse" des Empfängers isoliert werden muss.
Weiteres Unbill beim Betrieb der Gleichstrom-Empfänger kann auf uns zukommen wenn künftig der Wechselstrom abgeschafft und durch wesentlich höhere Gleichspannung "ersetzt" werden könnte:
In der Zeitung DIE WELT schrieb am 24.11.2012 Bernd Schöne den Artikel:
"Die Zukunft gehört dem Gleichstrom"
....
"Mit einem Gleichstromnetz könnten fünf bis zehn Prozent Energie eingespart werden. Eine Gleichstromversorgung von Gebäuden würde Netzteile überflüssig machen, die Strom aus der Steckdose erst wandeln."
...
"Eines zeichnet sich indes schon jetzt ab. Die Experten setzen in jedem Fall auf bipolaren Gleichstrom, bei dem sowohl zwischen dem Pluspol und Erde, als auch zwischen dem Minuspol und Erde jeweils 380 Volt anliegen. Die Spannung zwischen den beiden Polen beträgt dann 760 Volt. Damit wäre sichergestellt, dass auch Verbraucher mit hohem Energieverbrauch mit kleinen Kupferquerschnitten auskommen. Zusätzlich zu diesem Netz denken Forscher über ein bipolares 24-Volt-Netz nach. Es wäre ideal für alle Räumlichkeiten, in denen Computer stehen. Im Jahre 2015 wollen die Wissenschaftler ihre Ergebnisse dazu präsentieren. Dann entscheidet die Politik."
...
Roland Weiß, Projektleiter bei der Zentralen Forschungsabteilung von Siemens:
"den Mehrpreis kompensieren wir teilweise durch den Wegfall der teuren Gleichrichter."
Ein Schelm wer böses dabei denkt ...
Nachtrag:
Die oben erwähnte Anlage weigert beim Hochladen weil bei der PDF angeblich der "mimetype" nicht stimme.. Bitte bei Interesse per "mail an Autor" anforden.
Für diesen Post bedanken, weil hilfreich und/oder fachlich fundiert.
Die Zukunft gehört dem Gleichstrom
Wie stellen sich die "Experten" den Betrieb des am meisten in Gebrauch stehenden Wechselstrommotors - z.B. den Asynchronmotor - vor oder den Betrieb von Transformatoren. Muss dann ein Wechselrichter vorgeschaltet werden ?
Wo wird gleichgerichtet oder sollen gar alle Generatoren ausgetauscht werden, wie erfolgt die überregionale Übertragung, die Umspannung, Kupferleitungen so dick wie Pipelinerohre?
Wird doch kein Faschingsscherz sein.
MfG D. Grötzer
Für diesen Post bedanken, weil hilfreich und/oder fachlich fundiert.
Gleichstrom oder Drehstrom für den Endverbraucher?
Gleichstrom hat seine Berechtigung bei Höchstspannungsübertragung, z.B. von Deutschland nach Norwegen. Hier wird überlegt, wie man die zeitlich schwankende Energie durch Wind und Sonne günstig mit Hilfe von Stauseen speichern kann, um hierdurch Kontinuität bei der erneuerbaren Energie zu erreichen. Da man nur schlecht eine Drehstromleitung über das Meer verlegen kann, wird hier an Kabel gedacht, die Gleichspannung übertragen (HGÜ Hochspannungs-Gleichstrom-Übertragung, Größenordnung 1MV).
Da die Technik der HGÜ zwischenzeitlich beherrschbar ist, sollen auch innerhalb Deutschlands entsprechende Überlandleitungen von Norden nach Süden geführt werden, um die erneuerbaren Energien zu den Verbrauchern zu bringen, die sich vor allem im Süden befinden.
HGÜ ist nur für die Übertragung vorgesehen. Ausgangspunkt ist Drehstrom, der zu Gleichstrom umgeformt wird und Endpunkt ist wiedreum Drehstrom, der aus Gleichstrom erzeugt wird. Das geschieht heute alles auf elektronschem Wege und nicht wie früher mit Motor-Generatoren. (Auch die neueren Berliner S und U Bahnen erzeugen Drehstrom für ihre Fahrmotoren aus dem Gleichstrom, den sie über die Stromschiene erhalten.)
Gleichstrom für den Endverbraucher ist aber eine "Schnapsidee", die nur einem Nichtfachmann logisch erscheinen kann. Es würde ja bedeuten, daß die auch gesamte Infrastruktur der elektrischen Energieversorgung einschließlich der Verbraucher geändert werden müßte. Abgesehen vom nicht vorhandenen Nutzen, scheitern derartige Ideen auch immer an den Kosten.
Eine ähnlich großartige Idee wäre es, den gesamten Schienenverkehr auf die Magnetschwebebahn-Technik umstellen zu wollen. (Hier gibt es ja entsprechende Erfahrungen.)
Bei so großen Systemen wie der elektrischen Energieversorgung oder dem Eisenbahnsystem spielt die Kompatibilität eine entscheidende Rolle. Eine Neuerung muß immer kompatibel zum bestehenden System ausgeführt werden, damit nicht auf einen Schlag alles bisher Vorhandene unbrauchbar wird.
Schließlich kennen die Radiosammler das Problem der Kompatibilität ja auch. So hat der AM-Bereich bislang nur aus Kompatibilitätsgründen überlebt und wird das weltweit gesehen nach wie vor. Inkompatible Systeme erfordern Neuinvestitionen, im Falle vom Rundfunk eben auch neue Frequenzbereiche und neue Infrastruktur (Sender, Zuleitungen, Empfänger), die bezahlt werden muß, was nur gelingt, wenn die "Kundschaft" mitspielt.
MfG DR
Für diesen Post bedanken, weil hilfreich und/oder fachlich fundiert.