20X145 Ch= 20X1
Admiral (brand) Continental Radio & Television Co.; Chicago, IL
- Pays
- Etats-Unis
- Fabricant / Marque
- Admiral (brand) Continental Radio & Television Co.; Chicago, IL
- Année
- 1949
- Catégorie
- Récepteur de télévision ou moniteur
- Radiomuseum.org ID
- 138251
-
- alternative name: Continental Radio & TV
Cliquez sur la vignette du schéma pour le demander en tant que document gratuit.
- No. de tubes
- 19
- Lampes / Tubes
- 6AG5 6J6 6AU6 6AU6 6AU6 6AL5 6AU6 12LP4 6AU6 6AL5 6SN7GT 6AS5 12AU7 12AU7 6SN7GT 6BG6G 6W4GT 1X2 5U4
- Principe général
- Super hétérodyne (en général); FI/IF 25750/21250/4500 kHz
- Gammes d'ondes
- Bandes en notes
- Tension / type courant
- Alimentation Courant Alternatif (CA) / 117 Volt
- Haut-parleur
- HP dynamique à électro-aimant (électrodynamique) / Ø 6 inch = 15.2 cm
- Matière
- Boitier en bois
- De Radiomuseum.org
- Modèle: 20X145 Ch= 20X1 - Admiral brand Continental
- Forme
- Console de forme générique
- Remarques
- The family of Admiral TV models using the 20Y1 chassis with 12LP4 12-inch CRT includes three wooden table models: 20X135 (walnut), 20X136 (mahogany), and 20X137 (blond); and three wooden consoles: 20X145 (walnut), 20X146 (mahogany), and 20X147 (blond).
The 20Y1 chassis is similar to the 20X1 chassis (for 10-inch CRT) and has a 12-channel tuner for the U.S. VHF TV band and uses intercarrier sound IF.
- Source
- -- Collector info (Sammler)
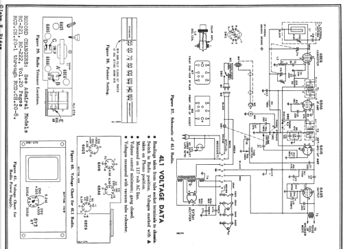
- Source du schéma
- Photofact Folder, Howard W. SAMS
- Schémathèque (1)
- Rider TV Admiral 4-38; SAMS set 100 folder 1
- Schémathèque (2)
- Photofact Folder, Howard W. SAMS (Set 91A Folder 1 1950)
- Auteur
- Modèle crée par d'un membre de A. Voir les propositions de modification pour les contributeurs supplémentaires.
- D'autres Modèles
-
Vous pourrez trouver sous ce lien 3229 modèles d'appareils, 1333 avec des images et 2599 avec des schémas.
Tous les appareils de Admiral (brand) Continental Radio & Television Co.; Chicago, IL