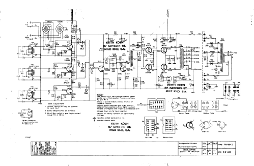
AWA 20 Watt Amplifier PA PA1004
Amalgamated Wireless (Australasia) Ltd. (AWA); Sydney
- Pays
- Australie
- Fabricant / Marque
- Amalgamated Wireless (Australasia) Ltd. (AWA); Sydney
- Année
- 1970 ??
- Catégorie
- Amplificateur BF ou mélangeur BF
- Radiomuseum.org ID
- 310697
Cliquez sur la vignette du schéma pour le demander en tant que document gratuit.
- No. de transistors
- 9
- Principe général
- Amplification audio
- Tension / type courant
- Appareil tous courants (CA / CC) / 240/12 Volt
- Haut-parleur
- - Ce modèle nécessite des HP externes
- Puissance de sortie
- 20 W (max.)
- Matière
- Boitier métallique
- De Radiomuseum.org
- Modèle: AWA 20 Watt Amplifier PA PA1004 - Amalgamated Wireless
- Forme
- Modèle de table générique
- Dimensions (LHP)
- 340 x 190 x 140 mm / 13.4 x 7.5 x 5.5 inch
- Poids net
- 9 kg / 19 lb 13.2 oz (19.824 lb)
- Auteur
- Modèle crée par Joshua Boxer. Voir les propositions de modification pour les contributeurs supplémentaires.
- D'autres Modèles
-
Vous pourrez trouver sous ce lien 1438 modèles d'appareils, 884 avec des images et 466 avec des schémas.
Tous les appareils de Amalgamated Wireless (Australasia) Ltd. (AWA); Sydney
Collections
Le modèle AWA 20 Watt Amplifier PA fait partie des collections des membres suivants.