Modulated Oscillator J6726 Battery
Amalgamated Wireless (Australasia) Ltd. (AWA); Sydney
- Country
- Australia
- Manufacturer / Brand
- Amalgamated Wireless (Australasia) Ltd. (AWA); Sydney
- Year
- 1942
- Category
- Service- or Lab Equipment
- Radiomuseum.org ID
- 287438
Click on the schematic thumbnail to request the schematic as a free document.
- Number of Tubes
- 2
- Tuned circuits
- 1 AM circuit(s)
- Wave bands
- Wave Bands given in the notes.
- Power type and voltage
- Dry Batteries / 45 & 1.5 Volt
- Loudspeaker
- - - No sound reproduction output.
- Material
- Metal case
- from Radiomuseum.org
- Model: Modulated Oscillator J6726 [Battery] - Amalgamated Wireless
- Shape
- Portable set > 8 inch (also usable without mains)
- Dimensions (WHD)
- 12 x 8 x 8 inch / 305 x 203 x 203 mm
- Notes
-
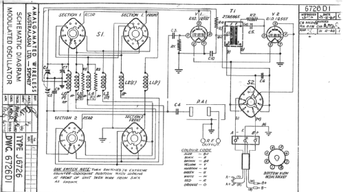
This is a modulated oscillator for service work. The bands covered are:
A: 140 to 350 kHz
B: 340 to 850 kHz
C: 840 to 2100 kHz
D: 2.07 to 5.17 MHz
E: 5.0 to 12.5 MHz
F: 12 to 30 MHz
There was also a mains powered version with the same model number.
- Net weight (2.2 lb = 1 kg)
- 21 lb (21 lb 0 oz) / 9.534 kg
- Mentioned in
- Radio & Hobbies magazine May, 1942 P50.
- Author
- Model page created by Stuart Irwin. See "Data change" for further contributors.
- Other Models
-
Here you find 1438 models, 884 with images and 466 with schematics for wireless sets etc. In French: TSF for Télégraphie sans fil.
All listed radios etc. from Amalgamated Wireless (Australasia) Ltd. (AWA); Sydney
Collections
The model Modulated Oscillator is part of the collections of the following members.