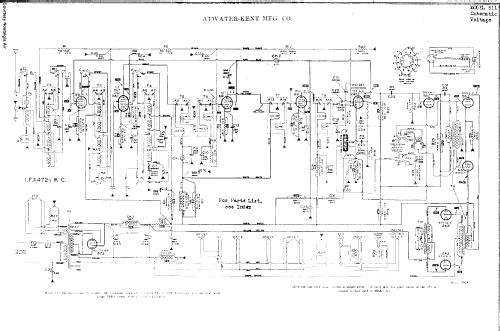
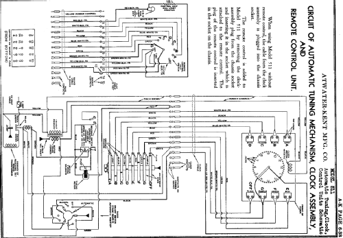
511-W Ch= 511
Atwater Kent Mfg. Co.; Philadelphia, USA
- Country
- United States of America (USA)
- Manufacturer / Brand
- Atwater Kent Mfg. Co.; Philadelphia, USA
- Year
- 1935
- Category
- Broadcast Receiver - or past WW2 Tuner
- Radiomuseum.org ID
- 33299
Click on the schematic thumbnail to request the schematic as a free document.
- Number of Tubes
- 11
- Main principle
- Superhet with RF-stage; ZF/IF 472 kHz
- Wave bands
- Broadcast and Short Wave (SW).
- Power type and voltage
- Alternating Current supply (AC) / 110 Volt
- Loudspeaker
- Electro Magnetic Dynamic LS (moving-coil with field excitation coil)
- Power out
- 15 W (unknown quality)
- Material
- Wooden case
- from Radiomuseum.org
- Model: 511-W Ch= 511 - Atwater Kent Mfg. Co.;
- Shape
- Console with any shape - in general
- External source of data
- Ernst Erb
- Source of data
- Radio Collector`s Guide 1921-1932
- Circuit diagram reference
- Rider's Perpetual, Volume 7 = 1936 and before
- Mentioned in
- Collector's Guide to Antique Radios 4. Edition
- Literature/Schematics (1)
- Pre-War Consoles
- Other Models
-
Here you find 508 models, 332 with images and 332 with schematics for wireless sets etc. In French: TSF for Télégraphie sans fil.
All listed radios etc. from Atwater Kent Mfg. Co.; Philadelphia, USA
Collections
The model 511-W is part of the collections of the following members.