GK2620 12V
Condor (Ing. Gallo); Milano
- Paese
- Italy
- Produttore / Marca
- Condor (Ing. Gallo); Milano
- Anno
- 1965 ?
- Categoria
- Autoradio, eventualmente con registratore a cassette o giradischi
- Radiomuseum.org ID
- 177954
Clicca sulla miniatura dello schema per richiederlo come documento gratuito.
- Numero di transistor
- 14
- Semiconduttori
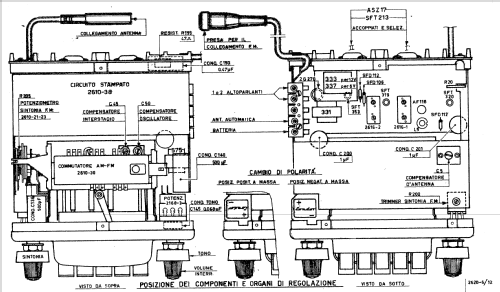
- SFT320 AF116 SFT319 SFT353 2G270 ASZ17 ASZ17 AF114 AF115 AF116 AF116 AF116 AF116 2G108
- Principio generale
- Supereterodina (in generale)
- Gamme d'onda
- Onde medie (OM) e MF (FM).
- Tensioni di funzionamento
- Batteria di accumulatori, per tutto (es. autoradio, radio amatoriali) / 12 Volt
- Altoparlante
- - Questo apparecchio richiede altoparlante/i esterno/i.
- Potenza d'uscita
- 6 W (qualità ignota)
- Materiali
- Mobile di metallo
- Radiomuseum.org
- Modello: GK2620 12V - Condor Ing. Gallo; Milano
- Forma
- Chassis o in scatola da montaggio
- Annotazioni
- Circuito supereterodina per OM - FM.
Gamma di Frequenza:
OM: 520 ÷ 1620 kHz.
FM: 88 ÷ 104 MHz.
4 pulsanti per comando sintonia automatica OM.
1 pulsante per comando FM.
Presa per comando antenna elettrica automatica.
Alimentazione integrale da batteria a 12 V (oppure 24 V per mezzo del riduttore di tensione mod. 2725).
- Letteratura / Schemi (1)
- Schemario di Apparecchi a Transistori Vol. 3° R. Rosati
- Autore
- Modello inviato da Eduard Abfalterer. Utilizzare "Proponi modifica" per inviare ulteriori dati.
- Altri modelli
-
In questo link sono elencati 143 modelli, di cui 80 con immagini e 100 con schemi.
Elenco delle radio e altri apparecchi della Condor (Ing. Gallo); Milano