- Country
- Sweden
- Manufacturer / Brand
- Stern & Stern (Concerton / Conserton), S&S; Stockholm
- Year
- 1943
- Category
- Broadcast Receiver - or past WW2 Tuner
- Radiomuseum.org ID
- 139909
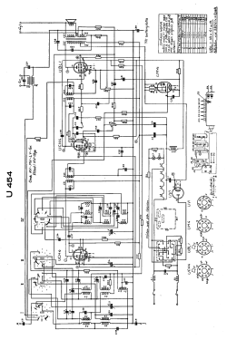
Click on the schematic thumbnail to request the schematic as a free document.
- Number of Tubes
- 5
- Main principle
- Superheterodyne (common)
- Wave bands
- Broadcast, Long Wave and Short Wave.
- Power type and voltage
- AC/DC-set / 120; 135; 160; 225 Volt
- Material
- Wooden case
- from Radiomuseum.org
- Model: U 454 - Stern & Stern Concerton /
- Shape
- Tablemodel, with any shape - general.
- Dimensions (WHD)
- 526 x 330 x 245 mm / 20.7 x 13 x 9.6 inch
- Price in first year of sale
- 460.00 SEK
- Source of data
- -- Original prospect or advert
- Other Models
-
Here you find 395 models, 228 with images and 173 with schematics for wireless sets etc. In French: TSF for Télégraphie sans fil.
All listed radios etc. from Stern & Stern (Concerton / Conserton), S&S; Stockholm