555 "A-F-M"
Crosley Radio Corp.; Cincinnati (OH)
- País
- Estados Unidos
- Fabricante / Marca
- Crosley Radio Corp.; Cincinnati (OH)
- Año
- 1935
- Categoría
- Radio - o Sintonizador pasado WW2
- Radiomuseum.org ID
- 36736
Haga clic en la miniatura esquemática para solicitarlo como documento gratuito.
- Numero de valvulas
- 5
- Principio principal
- Superheterodino en general; ZF/IF 450 kHz; 1 Etapas de AF
- Gama de ondas
- OM y banda pesquera/policia USA (75-200m)
- Tensión de funcionamiento
- Red: Corriente alterna (CA, Inglés = AC) / 110 Volt
- Altavoz
- Altavoz electrodinámico (bobina de campo)
- Potencia de salida
- 3 W (unknown quality)
- Material
- Madera
- de Radiomuseum.org
- Modelo: 555 "A-F-M" - Crosley Radio Corp.;
- Forma
- Sobremesa alto de forma simple.
- Ancho, altura, profundidad
- 11.7 x 10.4 x 7 inch / 297 x 264 x 178 mm
- Ext. procedencia de los datos
- Ernst Erb
- Procedencia de los datos
- Collector's Guide to Antique Radios 4. Edition
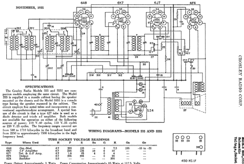
- Referencia esquema
- Rider's Perpetual, Volume 7 = 1936 and before
- Mencionado en
- Table Top Radios Vol. 4 Stein 2003 (page 71.)
- Otros modelos
-
Donde encontrará 1813 modelos, 1053 con imágenes y 1306 con esquemas.
Ir al listado general de Crosley Radio Corp.; Cincinnati (OH)