Sky Queen II
Ever Ready Co. (GB) Ltd.; London
- País
- Gran Bretaña (GB)
- Fabricante / Marca
- Ever Ready Co. (GB) Ltd.; London
- Año
- 1959/1960 ?
- Categoría
- Radio - o Sintonizador pasado WW2
- Radiomuseum.org ID
- 71998
Haga clic en la miniatura esquemática para solicitarlo como documento gratuito.
- Numero de valvulas
- 4
- Principio principal
- Superheterodino en general; ZF/IF 470 kHz
- Número de circuitos sintonía
- 6 Circuíto(s) AM
- Gama de ondas
- OM y OL
- Tensión de funcionamiento
- Pilas / 90/1.5 Volt
- Altavoz
- Altavoz dinámico (de imán permanente) / Ø 5 inch = 12.7 cm
- Potencia de salida
- 0.25 W (unknown quality)
- Material
- Cuero/Tela/ Plástico sobre otros materiales
- de Radiomuseum.org
- Modelo: Sky Queen II - Ever Ready Co. GB Ltd.; London
- Forma
- Portátil > 20 cm (sin la necesidad de una red)
- Ancho, altura, profundidad
- 315 x 245 x 158 mm / 12.4 x 9.6 x 6.2 inch
- Anotaciones
-
Uses Ever Ready B136 Combined HT/LT 90/1.5 volt battery.
There were three models with "Sky Queen" in the name, which are all different:
- 1953 "Sky Queen" (DK96, DF96, DAF96, DL96).
- 1959 "Sky Queen II" (this Model), not listed on Trader but in 1959-1960 R&TVS
- 1964 "Sky Queen III" using 7 transistors.
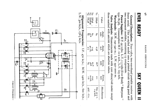
The original Sky Queen is basically the same chassis with variations in All Dry Portable K (two main versions), All Dry Transportable Model T (3 main versions), Sky Prince, Sky King and Sky Lord. This model uses a PCB instead of point to point wiring, though basically the same circuit and similar size to original Sky Queen. An unusal feature is the use of two "Single In Line" coated modules, Module A is for the audio stages with 11 componets and Module B on the DK96 Mixer/Osc with 4 components. The parts appear to be all tubular and lack of leakage as well as size/value suggests the capacitors are ceramic.
There is a socket for a Car Aerial.
- Peso neto
- 3 kg / 6 lb 9.7 oz (6.608 lb)
- Ext. procedencia de los datos
- Ever Ready Radio Servicing.
- Referencia esquema
- Radio and TV Servicing books (R&TVS) book
- Mencionado en
- 1959-1960 Edition.
- Autor
- Modelo creado por Keith Watt. Ver en "Modificar Ficha" los participantes posteriores.
- Otros modelos
-
Donde encontrará 204 modelos, 147 con imágenes y 92 con esquemas.
Ir al listado general de Ever Ready Co. (GB) Ltd.; London
Colecciones
El modelo Sky Queen II es parte de las colecciones de los siguientes miembros.